12V 升 220V 的升压器电路凭借其独特的电压转换功能,拥有着不可忽视的应用价值。以下是对其关键设计要点的阐述:
一、基于三极管 2N3055 的升压电路


该升压电路运用功率较大的三极管 2N3055,其电阻配置简洁,仅使用两个电阻。为提升电路输出功率,建议选用功率较高的电阻。如示例电路中采用 1W 的 400 欧姆电阻,倘若缺少此类电阻,鉴于当下 1/4W 电阻更为常见,可巧妙并联四个总阻值约 400Ω 的 1/4W 电阻予以替代,以满足电路对电阻功率的要求。
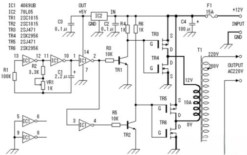
二、基于 MOS 场效应管与电源变压器的逆变器电路


电路图巧妙地将 MOS 场效应管与普通电源变压器相结合,构建出逆变器架构。输出功率大小紧密关联 MOS 场效应管及电源变压器的功率参数。通过精心挑选功率适配的 MOS 场效应管与电源变压器,并依据电路设计要求进行合理组装,便可达成预期的升压效果。
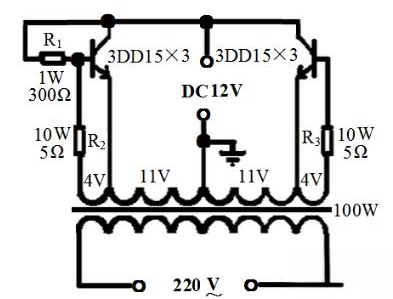
三、12V 直流升压至 220V 交流电路


该电路致力于实现将 12V 直流电压升压至 220V 交流电压。核心环节是选用合适的变压器,例如 100W 机床控制变压器。具体操作流程如下:
变压器改造 :拆解变压器铁芯,拆除原次级线圈,并精准记录次级线圈匝数,为后续计算每伏所需线圈匝数提供关键依据。
新线圈绕制 :运用漆包线先绕制一个 22V 的主线圈,且在中间位置巧设抽头。随后,采用更细漆包线绕制两个 4V 的反馈线圈,注意线圈间需用牛皮纸做好绝缘处理。完成绕制后,将铁芯复位,并正确连接两个 4V 次级线圈与主线圈。
电阻配置 :与 4V 线圈串联的两个电阻 R2、R3 可借助电阻丝制作,阻值依输出功率而定,常规为几欧姆。此外,为稳定电流,可接入 1W300Ω 的偏流电阻,虽非强制,但从确保管子参数一致及电路稳定振荡角度出发,接入为宜。
三极管选配与调试 :每边采用三只 3DD15 并联,共六只管子。电路连接完毕后,先全面检查无误,再通电调试。先接通蓄电池与负载(如 100W 白炽灯),合上开关,灯泡应正常发光。若未正常发光,适当减小基极电阻直至灯泡亮度正常。随后以彩电为负载进行测试,彩电无法正常启动时,同样调整基极电阻。完成上述调试后,电路即能稳定运行。
〈烜芯微/XXW〉专业制造二极管,三极管,MOS管,桥堆等,20年,工厂直销省20%,上万家电路电器生产企业选用,专业的工程师帮您稳定好每一批产品,如果您有遇到什么需要帮助解决的,可以直接联系下方的联系号码或加QQ/微信,由我们的销售经理给您精准的报价以及产品介绍
联系号码:18923864027(同微信)
QQ:709211280