一、MOSFET 负载开关基本工作原理
MOSFET 负载开关电路主要由 MOSFET(金属氧化物半导体场效应晶体管)组成。这种电路可以方便地通过逻辑电平来控制负载的通电与断电状态。负载通常连接在电源与 MOSFET 的漏极之间。在 MOSFET 的栅极施加逻辑高电平时,N 沟道 MOSFET(N-MOSFET)导通,电流可以从电源流向负载,使负载得电并正常工作;而在栅极施加逻辑低电平时,N-MOSFET 截止,电路断开,负载失电停止工作。

由于这种开关电路中的 MOSFET 是连接在负载的下方,靠近地电平一侧,因此通常被称为低端负载开关。

由于这种开关电路中的 MOSFET 是连接在负载的下方,靠近地电平一侧,因此通常被称为低端负载开关。
二、高端负载开关电路
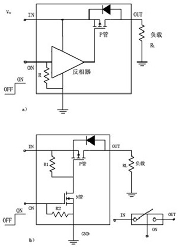
在某些特定应用中,例如负载需要接地的电路(如功率放大电路、发射电路或接收电路等),低端负载开关可能不适用。这种情况下,就需要采用高端负载开关电路。高端负载开关电路主要由 P 沟道 MOSFET(P-MOSFET)组成,其位置在负载的上方,靠近电源正极一侧。
以下是两种常见的高端负载开关电路构成方式:
由 P-MOSFET 与反相器组成 :如图(a)所示,

该电路利用反相器来实现逻辑电平的转换,从而控制 P-MOSFET 的导通与截止,进而实现负载的通断控制。

该电路利用反相器来实现逻辑电平的转换,从而控制 P-MOSFET 的导通与截止,进而实现负载的通断控制。
由 P-MOSFET 与 N-MOSFET 组成 :如图(b)所示,通过 N-MOSFET 来控制 P-MOSFET 的栅极电压,实现对 P-MOSFET 的导通与截止控制,从而控制负载的通断。
三、负载开关 - PMOS 开关电路
负载开关电路主要用于控制后级负载的电源通断,既可以直接采用集成电路(IC)来实现,也可以使用分立器件进行搭建。分立器件搭建的负载开关电路通常采用 PMOS 管与三极管的组合来实现。
以图中所示的电路为例,

其中 R5 用于模拟后级负载,Q1 作为开关元件。当 R3 端口的激励源为高电平时,三极管 Q2 饱和导通。此时,PMOS 管 Q1 的栅源电压 VGS 低于其阈值电压 VGSth,Q1 导通,R5 负载得以通电工作。反之,当激励源为低电平时,Q2 截止,Q1 的栅源电压升高,Q1 截止,负载 R5 断电停止工作。电路中的 R3 是三极管 Q2 的限流电阻,用于?;?Q2 不被过大的电流损坏;R4 为偏置电阻,用于设置 Q2 的偏置电压;R1 和 R2 是 PMOS 管 Q1 的栅极分压电阻,用于确保在无激励信号时 Q1 处于截止状态;C1 和 C2 为输出滤波电容,用于平滑输出电压,减少瞬间电压波动对负载的影响。

其中 R5 用于模拟后级负载,Q1 作为开关元件。当 R3 端口的激励源为高电平时,三极管 Q2 饱和导通。此时,PMOS 管 Q1 的栅源电压 VGS 低于其阈值电压 VGSth,Q1 导通,R5 负载得以通电工作。反之,当激励源为低电平时,Q2 截止,Q1 的栅源电压升高,Q1 截止,负载 R5 断电停止工作。电路中的 R3 是三极管 Q2 的限流电阻,用于?;?Q2 不被过大的电流损坏;R4 为偏置电阻,用于设置 Q2 的偏置电压;R1 和 R2 是 PMOS 管 Q1 的栅极分压电阻,用于确保在无激励信号时 Q1 处于截止状态;C1 和 C2 为输出滤波电容,用于平滑输出电压,减少瞬间电压波动对负载的影响。
〈烜芯微/XXW〉专业制造二极管,三极管,MOS管,桥堆等,20年,工厂直销省20%,上万家电路电器生产企业选用,专业的工程师帮您稳定好每一批产品,如果您有遇到什么需要帮助解决的,可以直接联系下方的联系号码或加QQ/微信,由我们的销售经理给您精准的报价以及产品介绍
联系号码:18923864027(同微信)
QQ:709211280