传真:
18923864027
QQ:
709211280
地址:
深圳市福田区振中路84号爱华科研楼7层
多种波形信号发生器介绍电路如附图,采用一片六反相器数字集成电路74HCU04组成,可同时输出矩形波、三角波和正弦波三种信号,信号频率在10H
USB电源端口上的过压?;さ缏犯迷趺瓷杓凭」躑SB定义了电源总线,但这并没有消除与过压相关的风险。过压事件可由一系列失效条件导致,包括用
实用感知系统传感电路图解析电路说明:电路由检测电路、信号放大电路和稳压电源电路组成。其中检测电路由电阻RH、晶体管VT以及电阻R1、R2组
开关电源中的反激式转换器有哪些特征本设计事例使用称为反激式的变压器方式。在这里,将说明反激方式的基本电路和特征。反激式转换器除了一
光控开关该怎么设计原理图光控开关原理图(一)光控开关电路如下图,主要特点是白天有光照,灯泡不亮,夜晚黯淡无光,电路自动通电,灯泡亮起
以开关GS波形为例来说一下GS的波形对于咱们电源工程师来讲,我们很多时候都在看波形,看输入波形,MOS开关波形,电流波形,输出二极管波形
停电自锁开关电路方案设计介绍停电之后,人们经常忘记将原本开着的灯关掉,使得来电后这些灯因无人值守而长明,造成了电能的浪费,这里介绍的停
LED灯调光模拟电路设计原理图介绍在讲3 7vled灯电路图之前我们先了解一下LED的发光机理。LED的PN结的端电压构成一定势垒,当加正向偏置电压
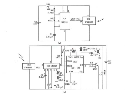
无线电??孛帕宓缏吩硗冀樯鼙纠樯芤恢钟肨WH630 631??啬?橹谱魑尴叩缫?囟_嗣帕?,客人来访时,按动门框上的门铃按键,门铃就会发出
开关电源电路图汇总-四种常见电路图介绍用UC3842做的开关电源的典型电路见图1。过载和短路?;ぃ话闶峭ü诳毓艿脑醇桓龅缱瑁≧4)
基于门电路的倍压电路设计介绍这里介绍一个利用门电路组成的倍压升压电路,可以为某些电子设备提供所需要的高压工作电源。该电源虽然输出电
两列CMOS接口电路知识解析CMOS接口电路光电耦合器(opticalcoupler,英文缩写为OC)亦称光耦合器,简称光耦。光耦合器以光为媒介传输电信号