场效应管功放电路
场效应管具有输入阻抗高、频率特性好、稳定性好(无二次击穿现象)低噪声、低失真等特点,已被广泛地应用在音响电路中,用VMOS功率场效应管制成的功放,音色优美,音色比双极型晶体管功放暖,与电子管功放相似,失真小且制作容易,因此很受音响爱好者的喜爱。
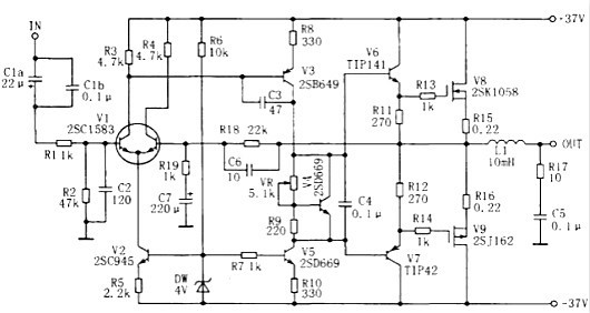
50W-100W场效应管功放电路
简单的50W-100W电压形式的音响功率放大器,该电路属于电压形式的功率放大器,最大优点是制作十分简单!只要按电路图上面的方法,可一次成功。调试方法也很简单。主要调整的元件是:R11、R12、R13调整R11和R12可以静态电流。


简单场效应管功放电路图甲类DC功放


用AP500A作推动级,末级精选一对日立名管K1058/J162担任。图中K1、K2为钮子开关,K1可将L、R声道输入信号互换;K2则用于关机时断开负载,避免冲击。电路正确安装后,只需调4.7kΩ电位器使末级功放管静态电流为300mA即可。
自制场效应功放电路图


为减小失真,输入级采用差动放大电路。V1用对管2SC1583,稳定性和对称性好;V2接成恒流源,为本级提供稳定的静态工作电流,采用恒流源作差动放大器的射极电阻,可提高差动放大器的共模抑制比和动态范围,从而进一步改善失真。c1为输入耦合电容,R1、c2构成低通滤波器,阻止前级的超音频干扰信号窜入功放;R2决定了功放的输入阻抗。合形式,是从成本上考虑的。若全用场效应管,效果更好。
各管的射(阴)极都加有本级电流负反馈电阻,起稳定静态工作点的作用。有利于改善失真。整机负反馈则由R18、R19、C6、C7组成,总增益约为26.8dB。C7是隔直电容,使前后级形成直流全负反馈,保证输出中点静态零电位。
c3、c6是为了抑制高频自激振荡而设置。放大器的电压增益大部分由v3获得,而c3可产生高频负反馈,降低放大器的高频增益,破坏高频自激的幅度条件。但c3又使高频相位 更加滞后,所以在反馈回路中加入C6,进行相位超前补偿,破坏高频自激的相位条件。
C5、R17组成相移校正电路,使负载近于纯电阻。防止高频自激。由于扬声器阻抗中的电感分量在高频时明显增加,使放大器的负载呈电感性,引起输电流滞后于输m电 压。若放大器的高频增益较高,还容易产生高频自激振荡。
R13、R14串接在栅极是防止VMOS管产生高频自激。由于栅极的高阻抗,加上接线及分布电容、电感和栅极分布电容的影响,VMOS管在工作中可会出现高频自激振荡。解决V3为第二级电压放大管,V5接成恒流源,为本级提供稳的静态工作电流和高的负载阻抗,由于V5的存在,v3的压增益大为提高,这样,就不必用自举电路。
V4、VR和R9接在V3、V5集电极之间构成Vbe扩大电,调节VR可改变末级大功率管的静态工作电流。V4还起度补偿作用,当功率管的温度升高时,V4的发射结压降小,于是V4的集电极一发射极电压也降低,从而降低了功管的静态电流,作用与二极管相似,但比二极管更灵,安装时应与功率管一起装在散热器上,电气上要绝。
V6一V9等组成输出级,采用双极型晶体管与场效应管混的办法是加入阻尼电阻,即在栅极串接一只电阻(一般不超过1kQ)。
〈烜芯微/XXW〉专业制造二极管,三极管,MOS管,桥堆等,20年,工厂直销省20%,上万家电路电器生产企业选用,专业的工程师帮您稳定好每一批产品,如果您有遇到什么需要帮助解决的,可以直接联系下方的联系号码或加QQ/微信,由我们的销售经理给您精准的报价以及产品介绍
联系号码:18923864027(同微信)
QQ:709211280