TDA2822是低电压小功率功放集成功放电路,由于价格极为低廉(几毛一块),线路简单,因此在低档收录机以及小音箱中广泛应用。TDA2822采用双声道设计,其最大供电电压为15V,最大电流1。5A,最小输入电阻100KΩ,当输入电压为9V,输出为4Ω时,频率为1KHZ时,输出功率为1。7W/声道。本文介绍了TDA2822的五种典型应用电路
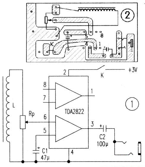
1.音频耳机
本电路由音频感应线圈L、功放和耳塞三部分组成。功放集成块选用TDA2822,该集成电路灵敏度高、功耗低,电压范围宽(1.8~15V),外围元件少、无噪声(实际运用时,任选一声道即可)。
L可用原耳机上的音频感应线圈,也可自制。自制时可选用φ0.07mm的漆包线在ICm长的磁芯上绕1500匝左右,直流电阻约120欧,线圈匝数少了会降低灵敏度。耳塞采用外接随身听耳塞(本机采用两声道并联)。图中RP为音量电位器,C1为旁路电容,C2为输出耦合电容,电源开关选用微型开关,印制电路自制时可用刀刻。制作好的印制电路如图1所示。印制板可与5号(或7号电池夹做得一样大,便于将电池夹固定在铜箔面。音频感应线圈也可贴在印制板的元件面,这样,整机就可以不要外壳。
本电路不需调试,一装即成。整机电流小于SmA,电源电压降至1.8V仍可正常工作。

图1 音频感应线圈和印制电路
2.高保真数字广播小功放
图2是集成电路TDA2822的供电直接取自机顶盒后面板上的USB插座上,其中USB插头需要自己动手接线,注意不要接反电源电压的极性。在信号输入端IN用一根音频线连到机顶盒音频输出口上,喇叭用8Ω 1W左右的小纸盆喇叭,最后用一个废弃的小音箱把电路和喇叭装好,就成了一个不用外接电源的机预盒数字广播音箱调节可变电位器W就可以调节音量的大小了。本集成电路TDA2822采用BTL连接方式,其静态电流为6mA~9mA,输出功率可达1W左右。

图2 集成电路TDA2822的高保真数字广播小功放电路图
3.耳聋助听器
这个耳聋助听器由TDA2822双功放集成电路加上少量外围元件组成,它与市场上的普及机相比具有输出功率大、电压范围宽等特点,工作电压为1.8—15V,适合中、轻度耳聋患者使用。

图3 助听器电原理图
3.1工作原理
该助听器电原理图见图3。其工作原理较简单:驻极体话筒连接成高增益的漏极输出电路,并将外界声波转换成电信号。TDA2822组成BTL功放电路,对话筒输出的音频信号进行放大,并以足够的功率推动耳机发声。为了减小耦合引起的损耗,采用变压器耦合,初级加接C2,可以滤除一部分感应噪音,次级与RP连接,以控制音量大小。另R1、C1组成去耦电路,以防止信号通过电源引起反馈;R2、C6为BTL电路的频率补偿。
3.2元器件选择与制作
元器件清单见下表

音频变压器T用袖珍收音机输入放大器代用,如自绕,采用E14铁芯,初次级均用Φ=0.06mm漆包线各绕2000匝。音量电位器RP采用WH135可变电阻直接焊在印板上。耳机孔为2.5mm卧式二芯插座。
这个电路只要装配正确,无须调试即能正常工作。电源采用两节5号电池,静态工作电流为6mA。
4.小型床头听音系统
小型床头听音系统的电路如图4所示。本音响系统采用两只TDA2822M集成电路,具有体积小、组装简单、放音效果好等优点,尤其是加强了低音效果,非常适合住集体宿舍的“发烧友”一族制作。IC1、IC2均为立体声功放集成电路TDA2822M,其中IC1组成双声道功率放大电路,音源信号经电阻R1、R3及双联电位器RP1-1、RPl-2送入ICl进行功率放大,放大后的音频信号推动扬声器BL1、BL2工作。IC2以BTL电路形式构成低音效果功放,使用时由开。

图4 小型床头听音系统的电路图
5.喊话器、有源音箱两用机
喊话器、有源音箱两用机电原理图如图5所示,本电路即可作小型扩音喊话使用,也可适用于袖珍立体收放机、收音机,作为音频功率放大器用扬声器放音。整个电路采用3节5号电池(4.5)供电,其静态电流为6mA ~ 9mA,输出功率可达1W左右。 本电路将TDA2822集成内部的两个功放级接成桥式电路,称BTL电路。BTL电路的优点是:制作容易,携带使用方便,可减少失真, 改善音质,增加输出功率,并使电路大为简化。

图5 喊话器、有源音箱两用机电原理图
电路原理
本机工作原理如下:合上开关S,当对面话筒MIC讲话时,音频话音就经C1、RP从集成电路TDA2822的⑦脚输入,经过内部BTL功放电路。放大后,由扬声器BL发生时,发音清晰明亮,并可由电位器RP调节音量的大小。
电话:18923864027(同微信)
QQ:709211280
〈烜芯微/XXW〉专业制造二极管,三极管,MOS管,桥堆等,20年,工厂直销省20%,上万家电路电器生产企业选用,专业的工程师帮您稳定好每一批产品,如果您有遇到什么需要帮助解决的,可以直接联系下方的联系号码或加QQ/微信,由我们的销售经理给您精准的报价以及产品介绍