直流稳压器的类型
低压直流稳压器
对于低直流输出电压(高达 50V),可以单独使用齐纳二极管,也可以使用齐纳二极管和晶体管。这种电源称为晶体管电源。晶体管电源只能提供较低的稳定电压,因为 VCE 的安全值约为 50 V,如果将其增加到该值以上,则可能会发生结击穿。
高压直流稳压器
对于大于 50 V 的电压,辉光管与真空管放大器一起使用。这种电源通常称为电子管电源,广泛用于真空阀的正确操作。
直流稳压器电路图
晶体管串联稳压电路图


串联反馈稳压器电路图


晶体管并联稳压器电路图


并联反馈稳压器电路图


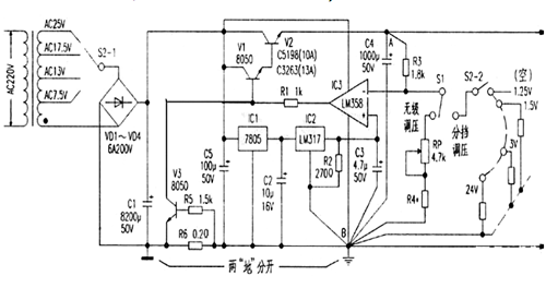
大电流可调稳压电源电路
一款带电压比较器的高稳定度大电流直流稳压电路。主要由电源变压、整流滤波、基准源电路、电压比较、复合功率调整、过流保护电路等几部分组成。


开关稳压电源电路图

〈烜芯微/XXW〉专业制造二极管,三极管,MOS管,桥堆等,20年,工厂直销省20%,上万家电路电器生产企业选用,专业的工程师帮您稳定好每一批产品,如果您有遇到什么需要帮助解决的,可以直接联系下方的联系号码或加QQ/微信,由我们的销售经理给您精准的报价以及产品介绍

〈烜芯微/XXW〉专业制造二极管,三极管,MOS管,桥堆等,20年,工厂直销省20%,上万家电路电器生产企业选用,专业的工程师帮您稳定好每一批产品,如果您有遇到什么需要帮助解决的,可以直接联系下方的联系号码或加QQ/微信,由我们的销售经理给您精准的报价以及产品介绍
联系号码:18923864027(同微信)
QQ:709211280