电源滤波器,又名“电源EMI滤波器”,或是“EMI电源滤波器”,是一种无源双向网络,是一种对电源中特定频率的频点或该频点以外的频率进行有效滤除的电气设备。
电源滤波器工作原理
电源滤波器常用的滤波电路有无源滤波和有源滤波两大类。无源滤波的主要形式有电容滤波、电感滤波和复式滤波(包括倒L型、LC滤波、LCπ型滤波和RCπ型滤波等)。有源滤波的主要形式是有源RC滤波,也被称作电子滤波器。直流电中的脉动成分的大小用脉动系数S来表示,此值越大,则滤波器的滤波效果越差。
脉动系数(S)=输出电压交流分量的基波最大值/输出电压的直流分量
电源滤波器的原理就是一种阻抗适配网络:电源滤波器输入、输出侧与电源和负载侧的阻抗适配越大,对电磁干扰的衰减就越有效。
具体工作原理如下:交流电经过二极管整流之后,方向单一了,但是大小(电流强度)还是处在不断地变化之中。这种脉动直流一般是不能直接用来给无线电装供电的。要把脉动直流变成波形平滑的直流,还需要再做一番“填平取齐”的工作,这便是滤波?;痪浠八担瞬ǖ娜挝瘢褪前颜髌魇涑龅缪怪械牟ǘ煞志】赡艿丶跣?,改造成接近恒稳的直流电。

电源滤波器电路图设计(一)
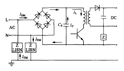
AC输入整流滤波电路原理

防雷电路:当有雷击,产生高压经电网导入电源时,由MOV1、MOV2、MOV3:F1、F2、F3、FDG1组成的电路进行?;ぁ5奔釉谘姑舻缱枇蕉说牡缪钩涔ぷ鞯缪故?,其阻值降低,使高压能量消耗在压敏电阻上,若电流过大,F1、F2、F3会烧毁?;ず蠹兜缏贰?/div>
输入滤波电路:C1、L1、C2、C3组成的双π型滤波网络主要是对输入电源的电磁噪声及杂波信号进行抑制,防止对电源干扰,同时也防止电源本身产生的高频杂波对电网干扰。
当电源开启瞬间,要对C5充电,由于瞬间电流大,加RT1(热敏电阻)就能有效的防止浪涌电流。因瞬时能量全消耗在RT1电阻上,一定时间后温度升高后RT1阻值减?。≧T1是负温系数元件),这时它消耗的能量非常小,后级电路可正常工作。
整流滤波电路:交流电压经BRG1整流后,经C5滤波后得到较为纯净的直流电压。若C5容量变小,输出的交流纹波将增大。
电源滤波器电路图设计(二)
下图所示是电子滤波器。电路中的VT1是三极管,起到滤波管作用,C1是VT1的基极滤波电容,R1是VT1的基极偏置电阻,RL是这一滤波电路的负载,C2是输出电压的滤波电容。

电子滤波电路工作原理如下:
①电路中的VT1、R1、C1组成电子滤波器电路,这一电路相当于一只容量为C1×β1大小电容器,β1为VT1的电流放大倍数,而晶体管的电流放大倍数比较大,所以等效电容量很大,可见电子滤波器的滤波性能是很好的。等效电路如图6(b)所示。图中C为等效电容。
②电路中的R1和C1构成一节RC滤波电路,R1一方面为VT1提供基极偏置电流,同时也是滤波电阻。由于流过R1的电流是VT1的基极偏置电流,这一电流很小,R1的阻值可以取得比较大,这样R1和C1的滤波效果就很好,使VT1基极上直流电压中的交流成分很少。由于发射极电压具有跟随基极电压的特性,这样VT1发射极输出电压中交流成分也很少,达到滤波的目的。
③在电子滤波器中,滤波主要是靠R1和C1实现的,这也是RC滤波电路,但与前面介绍的RC滤波电路是不同的。在这一电路中流过负载的直流电流是VT1的发射极电流,流过滤波电阻R1的电流是VT1基极电流,基极电流很小,所以可以使滤波电阻R1的阻值设得很大(滤波效果好),但不会使直流输出电压下降很多。
④电路中的R1的阻值大小决定了VT1的基极电流大小,从而决定了VT1集电极与发射极之间的管压降,也就决定了VT1发射极输出直流电压大小,所以改变R1的大小,可以调整直流输出电压+V的大小。
电源滤波器电路图设计(三)
电子稳压滤波器

如图所示是另一种电子稳压滤波器,与前一种电路相比,在VT1基极与地端之间接入了稳压二极管VD1。
电子稳压原理如下:
在VT1基极与地端之间接入了稳压二极管VD1后,输入电压经R1使稳压二极管VD1处于反向偏置状态,此时VD1的稳压特性使VT1管的基极电压稳定,这样VT1发射极输出的直流电压也比较稳定。注意:这一电压的稳定特性是由于VD1的稳压特性决定的,与电子滤波器电路本身没有关系。
R1同时还是VD1的限流?;さ缱?。在加入稳压二极管VD1后,改变R1的大小不能改变VT1发射极输出电压大小,由于VT1的发射结存在PN结电压降,所以发射极输出电压比VD1的稳压值略小。
C1、R1与VT1同样组成电子滤波器电路,起到滤波作用。
在有些场合下,为了进一步提高滤波效果,可采用双管电子滤波器电路,2只电子滤波管构成了复合管电路。这样总的电流放大倍数为各管电流放大倍数之积,显然可以提高滤波效果。
〈烜芯微/XXW〉专业制造二极管,三极管,MOS管,桥堆等,20年,工厂直销省20%,上万家电路电器生产企业选用,专业的工程师帮您稳定好每一批产品,如果您有遇到什么需要帮助解决的,可以直接联系下方的联系号码或加QQ/微信,由我们的销售经理给您精准的报价以及产品介绍
联系号码:18923864027(同微信)
QQ:709211280
相关阅读