lm3886是大功率音频放大集成电路,LM3886TF后面的TF为全绝缘封装,和LM1875T相比,它的功率较大。在额定工作电压下最大可达68W的连续不失真平均功率,同样具有比较完善的过压过流过热?;すδ?, 最可贵的是它具有自动抗开关机时的电流冲击的功能,使扬声器能够安全的工作。
1.简介
LM3886优异的性能,使得它在近几年音响制作中广泛的应用,许多成品功放机中就有直接的应用它担任后级功放或者用它作为重低音放大电路。采用了高保真音响功放集成电路LM3886TF作功率放大,用运放NE5532或AD827作前置线性放大和音调放大。

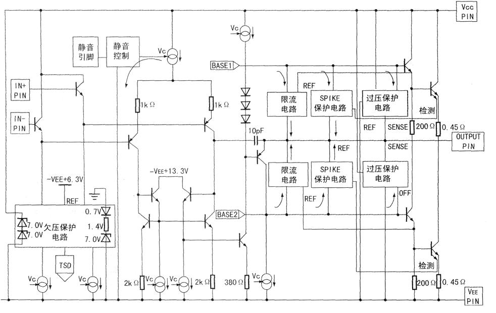
图1 lm3886内部等效电路图
2.特点
输出功率大(连续输出功率68W);
失真度小(总失真加噪声<0.03%);
?;すδ?包括过压?;ぁ⒐缺;ぁ⒌缌飨拗?、温度限制、开关电源时的扬声器冲击保护、静噪功能)齐全;
外围元件少,制作调试容易,工作稳定可靠。
由于用它制作功率放大电路具有简易,适用的特点,特别适合于烧友以及电子爱好者的制作。
3.电气参数
LM3886在VCC=VEE=28V、4欧负载时能达到68W的连续平均功率,在VCC=VEE=35V,8欧负载时能达到50W的平均功率。具有较宽的电源电压范围VCC+VEE为20V-94V;
总谐波失真+噪声:60W 20Hz
转换速率(SLEW RATE):VIN=2.0VP-P、tRISE=2ns 时的值为 19V/us
总静态电流:50mA
输入偏流: 0.2uA
增益带宽乘积: 8 MHZ
4.主要参数

5.优缺点
5.1优点
(1)具有外部电路简单,容易DIY的特点。
(2)内部?;さ缏菲肴?,具有过压,过流,过热保护。
(3)电源电源区间大,20V到94V,(双供电正负10-42)。
5.2缺点是发热量很大
6.引脚功能
LM3886有两种封装方式。一种是其背板与内电极不绝缘,在外加散热板时必须与之绝缘;另一种是其背板与内电极是绝缘的,所以外加散热板时不必考虑绝缘问题。

图2 引脚图
引脚功能如下:
1脚是正电源V+端;
2脚是空脚(NC);
3脚是信号放大后的输出端;
4脚是负电源V-端;
5脚是空脚NC(内部独立,但在150W的LM3886中,该脚应接至V+);
6脚是空脚NC;
7脚是地(GND)端;
8脚是静噪(MUTE)端,若不需要使用该端时,应接至V-端;
9脚是信号的反相输入端;
10脚是信号的同相输入端;
11脚是空脚NC。
电话:18923864027(同微信)
QQ:709211280
〈烜芯微/XXW〉专业制造二极管,三极管,MOS管,桥堆等,20年,工厂直销省20%,上万家电路电器生产企业选用,专业的工程师帮您稳定好每一批产品,如果您有遇到什么需要帮助解决的,可以直接联系下方的联系号码或加QQ/微信,由我们的销售经理给您精准的报价以及产品介绍