定压功放(定压功率放大器)是广泛应用于广播系统及报警系统,甚至应用于超声等的功率转换产品,常见的该类功率放大器主要承担音频远程传播系统的心脏功能。
定压功放:输出电压不随负载阻抗变化而变化,即输出的音频信号的电压恒定不变的功率放大器,由于采用了深负反馈,输出电压十分稳定,在额定功率范围内所接负载多少对放大器的输出电压影响很小。
定压输出的功放过去叫扩音机,在农村和企业常作广播系统使用,普通功放机的输出阻抗很小,一般为8欧姆,不适于远距离传输。定压功放输出的信号电压很高,适合远距离传输,与定压功放连接的扬声器(喇叭)安装有配套的匹配变压器用以降压。但由于音质不十分优秀,一般用于背景音乐系统和有线广播系统等。
1.定压功放电路作用
1、系统支持多扬声器,一台功放可以带动多个分部与多点的扬声器,信息发布范围大。
2、支持不同功率等级的扬声器加入系统,不同功率的扬声器配套不同的线间变压器都可以在总功率允许的前提下加入到功放输出总线上,同样的扬声器也可以通过接驳线间变压器的不同抽头实现不同的功率信号输出。
3、低成本系统,功放输出电压高,支持普通的电线远程传输,整体系统铜耗低,成本低。
4、容易扩展,系统可以随时增加不同的扬声器单元实现扩展,只需要简单的线路连接。
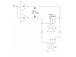
2.定压功放电路图
带输出变压器100V系统构成 无输出变压器100V系统构成


3.定压功放电路原理
定压输出的称呼很容易造成认知误差,在定压放大器的应用中是一个交流概念,满功率输出的是电压有效值就是定压放大器的额定电压,既不是直流概念中的一直维持固定电压电流随信号变化,也不是交流概念中的交流电压有效值恒定。定压放大器输出电压按照其增益随着输入电压的变化而变化,测试时施加1000Hz0.775Vrms正弦波信号在输入端,输出端在额定负载额定功率输出的条件下,电压有效值恒定为70Vrms/70.7vrms/100Vrms/120Vrms。
100V系统是比较常见的,美国常用70.7V。
定压功放维修方法
1.定压功放维修—电源故障维修
电源部分故障一般出在变压器和整流电路中,有变压器短路,保险丝断路,整流管击穿等;故障现象为无声或有大交流声,其中危害最大的是变压器短路,这会使变压器温度急剧上升直至烧毁,甚至引发箱体起火。如果整流管被击穿短路两只以上也会导致变压器的短路,因此,在遇到音箱突然无声时应该马上关掉音箱电源,待查出故障再试机。变压器只需换个同型号的即可,整流管一般都可以直接代换,保险丝烧断则好办多了,换一个即可。
2.定压功放维修—功放故障维修
故障如果出在功放部分,那现象就多了:有交流声,无声,只有一个声道发声,杂音大等等。因为现在大部分音箱集成了功放功能,所以电路都比较简单,而功放块一般都是固定在音箱后面的金属背板上,这有助于散热,也很好找。如果功放块出了故障,开机后温度会快速升高,因此金属背板也会很热,甚至烫手。遇到这类问题换个功放块一般都能解决。
3.定压功放维修—喇叭故障维修
如果音箱的功率较大,则在音频输出部分会安置一个保护电路来防止音量过大损坏喇叭。其实这个电路是一个几欧姆或零点几欧姆的电阻,当音量过大时,这个电阻的温度也会升高,到了一定程度就会烧毁断开,起到保护喇叭的作用。由于电阻阻值很小,所以如果没有合适的,可用一根导线代替,不过还是建议用同型号电阻,除非你不再用很大的音量。否则你就等着换喇叭吧。喇叭故障比较少见,因为大部分多媒体音箱的功率都不是很大,但也不排除这种可能。如果喇叭声音比较嘈杂,并伴有噪声,而电路部分无故障,则可以确定是喇叭的问题,那就只有换喇叭了。
烜芯微专业制造二极管,三极管,MOS管,桥堆等20年,工厂直销省20%,4000家电路电器生产企业选用,专业的工程师帮您稳定好每一批产品,如果您有遇到什么需要帮助解决的,可以点击右边的工程师,或者点击销售经理给您精准的报价以及产品介绍
烜芯微专业制造二极管,三极管,MOS管,桥堆等20年,工厂直销省20%,4000家电路电器生产企业选用,专业的工程师帮您稳定好每一批产品,如果您有遇到什么需要帮助解决的,可以点击右边的工程师,或者点击销售经理给您精准的报价以及产品介绍