LED 恒流驱动电源是把电源供应转换为特定的电压电流以驱动 LED 发光的电压转换器,通常情况下 LED 驱动电源的输入包括:高压工频交流(即市电)、低压直流、高压直流、低压高频交流(如电子变压器的输出)等。而 LED 驱动电源的输出则大多数为可随 LED 正向压降值变化而改变电压的恒定电流源。
12v LED 恒流驱动电路图(一)
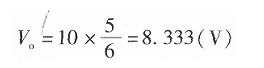
要设计这款电路,首先要确定 12V 蓄电池最多能驱动多少个串联的 HBLED,需要在最不利的条件下能够正常工作为设计依据。其最不利的条件是:每只 HBLED 正向电压 4V、蓄电池的最低电压 10V、MC34063 最大占空比为 5/6,在这种条件下,蓄电池通过 MC34063 的功率变换和电流控制后的最高输出电压为


很显然这个电压可以满足两只 HBLED 串联式的工作电压,也就是说用 12V 蓄电池在最低电源电压时通过 MC34063 的控制仍可以驱动两只 HBLED。
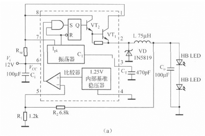
根据 HBLED 的特性以及 12V 电源电压、2 只 HBLED 串联,电路确定为降压型电路拓扑,控制方式选择峰值电流型控制和最大电压限制。用 MC34063 构成的 HBLED 驱动电路如下图所示。
电路由 MC34063、电流检测电阻 Rse、输入旁路电容器 Ci、续流二极管 VD、电感 L、输出滤波电容器 C。、输出电压检测电阻 R1 和 R2 以及被驱动的 HBLED 构成。其中,MC34063 与 VD、L、C。构成降压型变换器。
在此电路中续流二极管应选择肖特基二极管,可以选择常见的 1N5819(1A/40V)或选择额定电压在 30V 以上、额定电流不低于 0.SA 的其他型号和封装的肖特基二极管。


上图电路中的输入电容器选择了 100μF/16V 的铝电解电容器,一般来说能够满足要求。但是,从性能角度考虑,100μF/16V 铝电解电容器的等效串联电阻至少为 2Q,而 50kHz 频率下的容抗仅为 31.8mΩ!容抗远低于等效串联电阻。这时的电源旁路效果将取决于电容器的等效串联电阻,在 0.25A 交流电成分流过旁路电容器时,会在电源两端产生约 0.SV 有效值电压的交流成分,至少会产生 1V(峰一峰值电压)的电压波动。尽管这可以保证电路的正常工作,但使用起来还是感觉不那么舒服。如果用封装为 1206、介质为 X5R 的 10μF/16V 陶瓷贴片电容器(零售价约 0.2 元),则其等效串联电阻将低于 lOmΩ,对应的容抗为 0.318Q,总的阻抗低于 100μF,远低于铝电解电容器的电容值,输入电源的电压尖峰将得到有效地抑制,可以降低到用铝电解电容器的 1/10。
输出滤波电容器的选择需要考虑输出电流中的交流成分在输出滤波电容器和 HBLED 之间如何分配的问题。如果负载是恒流源,则交流阻抗非常高,绝大多数的交流成分被分流到输出滤波电容器中。如果是电阻性负载,由于输出滤波电容器的阻抗肯定远低于负载,因此负载上的交流成分电流也比较低或者会很低。
12v LED 恒流源驱动电路图(二)
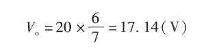
此电路首先要确定 24V 蓄电池最多能驱动多少个串联的 HBLED,需要在最不利的条件下能够正常工作为设计依据。其最不利的条件是,每只 HBLED 的正向电压为 4V、蓄电池的最低电压为 20V、MC34063 的最大占空比为 5/6 在这种条件下,蓄电池通过 MC34063 的功率变换和电流控制后的最高输出电压为


显然,这个电压可以满足两只 HBLED 串联式的工作电压。也就是说,用 24V 蓄电池在最低电源电压时,通过 MC34063 的控制仍可以驱动 4 只 HBLED。
24V 蓄电池供电的 HBLED 驱动电路如下图所示。


12v LED 恒流驱动电路图(三)
LED 楼道灯的电路如下图所示。电路由电容降压电路、整流电路、LED 发光电路和光电控制电路等部分组成。
220V 交流电经电容 C1、R1 降压限流后在 A、B 两点的交流电压约为 15V,由 VD1~VD4. 进行整流,在 C2 上得到约 14V 的直流电压作为高亮度发光二极管 VD5~VD8 的工作电压,发光二极管的工作电流约为 14mA。由于电容 C1 不消耗有功功率,泄放电阻消耗的功率可忽略不计,因此整个电路的功耗约为 15&TImes;0.014≈0-2(W)。


为了进一步节省电能和延长高亮度发光二极管的使用寿命,电路中加入了由光敏电阻 R2、电阻 R3 和三极管 VT1 等组成的光电控制电路,在夜晚光敏电阻 R2 的阻值可达 100K 以上,这时 C2 两端的电压经 R2、R3 分压后提供给 VT1 基极的直流偏置电压很小,VT1 截止,对发光二极管的工作没有任何影响;白天时,由于光电效应的作用,R2 的阻值可减小到 1OK 以下,这时 VT1 导通并接近饱和,由于通过 C1 的电流最大只能达到 15mA,由于 VTl 的分流,C2 上的电压可下降到 4V 以下。
12v LED 恒流驱动电路图(四)
LM317 或者 MC33269 制作的大功率 LED 恒流驱动电路


驱动电流=1.25/3.6=0.35A,改变 3.6Ω电阻可以获得不同的恒定电流。
输入电压必须大于“灯串电压+3V”才能可靠工作,LM317 上要加散热器。
烜芯微专业制造二极管,三极管,MOS管,桥堆等20年,工厂直销省20%,4000家电路电器生产企业选用,专业的工程师帮您稳定好每一批产品,如果您有遇到什么需要帮助解决的,可以点击右边的工程师,或者点击销售经理给您精准的报价以及产品介绍
烜芯微专业制造二极管,三极管,MOS管,桥堆等20年,工厂直销省20%,4000家电路电器生产企业选用,专业的工程师帮您稳定好每一批产品,如果您有遇到什么需要帮助解决的,可以点击右边的工程师,或者点击销售经理给您精准的报价以及产品介绍