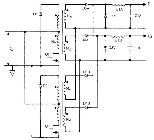
交错正激变换器拓扑基本工作原理 、优缺陷和输出功率限制这种拓扑只是两个相同的单端正激变换器交替工作 ( 各占半个周期) ,其次级电流电子器件经过 整流碳化硅二极管相加 。其拓扑如图 2.14 所示。这种拓扑的优点是每周期有两个功率脉冲 ,如图 2.14 所示,且每个变换器只提供总输出 功率的一半 。式 C 2.28 ) 给出了MOS开关电源效平顶电流幅值 /pft = 3.13P,,J 2飞 ,某中凡 为总输出功率 。 开关管电流是获得相同总输出功率的单个单端正激变换器的一半 。因此,两个开关管的费用 因每个开关管额定峰值电流较低而相互抵消了 ,或许价钱比两倍额定电流的单个开关管更低 。
或从另一角度看 ,若这两个额定电流相同的MOS开关电源 ,其电流幅值与给定输出功率单端变 换器开关管的相同 ,则交错变换器可提供的输出功率是该单端变换器输出功率的两倍 。另外,EMI 强度与电流幅值成比例 ,而不是非与电流脉冲数量成比例 。相同总输出功率 下,交错变换器产生的 EMI 比单个正激变换器产生的 EMI 小。相同输出功率下 ,每个变压器都比正激变换器的小 。但两个加在一同很可能比单个变压 器占用的空间大且花费的本钱高 。固然有这样那样的优缺陷 ,交错正激变换器的主要优点还是同样的开关管电流幅值下可 提供单个正激变换器两倍的输出功率 。相比起来 ,推挽拓扑可能更杳优越性 。固然都是双开关管电路 ,但交错正撤变换器的两 个变压器可能比推挽拓扑的一个大变压器更昂贵 ,占用的空间更多。
不过至今仍不很肯定 , 在输入和负载失常的 瞬态情况下 ,推挽拓扑的磁通不平衡问题能否完好能处置 。没有磁通不平衡问题可能是运用交错正激变换器的最好理由 。 在较少见的直流输出电压超越 200V 的场所,同样的输出功率下 ,选用交错正激变换器比选用单个正激变换器更合理 。单个正激变换器输出续流二极管( D5A 或 D5B ) 承受的反向 电压峰值为交错正激变换器的两倍 。
这是由于它的占 空比只需后者的 1/20输出电压低时 占空比小没奋什么 问题,见式 ( 2.25 ) 。变压器次级臣数选择准绳 ( 关于单 端正激变换器) 是,直流输入最小即次级电压幅值最低时 ,产生所需输出电压的占空比汇 0 IT不超越 0.4。当直流输出为 200V 时,续流二极管承受的反向电压峰值为 500Vo 开关管导通 瞬间,续流二极管己流过很大的正向电流 ,又将突然承受反压 。假设该二极管反向恢复时间 长,短时内 500V 的反向电压就会惹起很大的反向电流 ,可能会损坏二极管 。通常,二极管额定反向电压越大 ,反向恢复时间越长 ,这种情况下 ,问题就很严重了。 关于 200V 直流输出 ,交错正激变换器运转在两倍占 空比,续流二极管反压仅为 250V 。运用




低压、恢复快的二极管 ,可大大降低其损耗 。
图 2.14 交错正激变换器 。QI 和 Q2 每半周期交替导通 ,次级输出相加使 每周期有两个功率脉冲 ,且避免了推挽拓扑的磁通不平衡问题
烜芯微专业制造二极管,三极管,MOS管,桥堆等20年,工厂直销省20%,1500家电路电器生产企业选用,专业的工程师帮您稳定好每一批产品,如果您有遇到什么需要帮助解决的,可以点击右边的工程师,或者点击销售经理给您精准的报价以及产品介绍
烜芯微专业制造二极管,三极管,MOS管,桥堆等20年,工厂直销省20%,1500家电路电器生产企业选用,专业的工程师帮您稳定好每一批产品,如果您有遇到什么需要帮助解决的,可以点击右边的工程师,或者点击销售经理给您精准的报价以及产品介绍