传真:
18923864027
QQ:
709211280
地址:
深圳市福田区振中路84号爱华科研楼7层
怎么正确选取MOS管使用方法MOS管有用的管脚就是三个:源极、漏极、栅极。多余的管脚或者是同名管脚(在内部和漏极、栅极相连,特别是有些大
MOSFET是什么MOSFET:全称是金属氧气化物半导体场效应管(Metal OxideSemiconductor Field Effect Transistor)为减损续流电流在寄生二
场效应管的主要参数介绍使用时主要关注的参数有:(先看参数,再看重点)1、IDSS—饱和漏源电流。是指结型或耗尽型绝缘栅场效应管中,栅极电
选型场效应管型号选场效应管型号知识准确挑选MOS管是很关紧的一个环节,MOS管挑选非常不好可能影响到整个儿电路的速率和成本,理解不一样的
LED工作原理LED具有环保、节能、效率高、寿命长、安全可靠的上风,为此,必需了解LED的使用前提、工作原理、驱动方法和典型应用。当PWM波输
常用电感-解析电感的基础知识常用电感固定电感将跨导线绕在绝缘骨架上,就构成了线圈。线圈有空磁驱动芯片的线圈。线圈的线匝组合称为绕组
变压器在电源中的作用变压器变压器是电磁能量转换器件,根据电磁感应原理制作而成。变压器的最基本形式,包括两组绕有导线的线圈,并且彼此
选用电阻通用型与标准的方面电阻的选用及注意事项(l)选用电阻时,电阻的首要参数分类(包括标称阻值、额定功率和容许过错)有必要满足实验
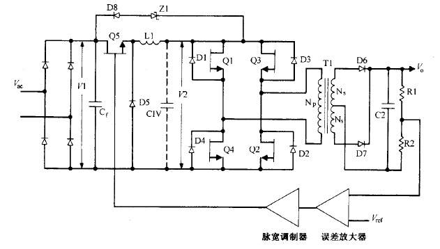
电压馈电串联谐振半桥拓扑图电压馈电串联谐振半桥拓扑这种拓扑如图16 23所示。运用于交流输入为230V 的场所,它的优点是去掉了交流整流
漏极电流与漏源极间电压90%满载状况下 ,输入电压为其最小值 、最大值及额定值时漏极 电流和漏源极间电压的波形这些波形如图 14 19 所
buck电流馈电全桥拓扑图buck电流馈电全桥拓扑逐个根本工作原理这种拓扑如图 所示。它与图所示的 buck 电压馈电全桥电路相似,同样没有输
高压双极型晶体管驱动知识在离线反激变换器中用到高压双极型晶体管的地方 ,也许会碰到tl 800V 级别的电 压。V阳额定值在 400V 到 1