电焊机是是一种用于金属焊接(电弧焊)的工具,利用正负两极在瞬间短路时产生的高温电弧来熔化电焊条上的焊料和被焊材料,达到融合连接目的。
电焊机的结构非常简单,就是一个大功率的变压器,将220V/380V交流电变为低电压,大电流的电源,可以是直流电或交流电。电焊机一般按输出电源种类可分为两种,一种是交流电源、一种是直流电源。


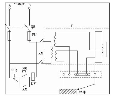
小型电焊机原理图


电焊机原理
电焊机和变压器相似,是一个降压变压器。在次级线圈的两端是被焊接工件和焊条,引燃电弧,在电弧的高温中产生热源将工件的缝隙和焊条熔接。
电焊机的工作原理基于电弧现象,电弧是一种在两个电极之间产生的气体放电。在电焊机中,一个电极被接通到电源正极,另一个电极被接通到电源负极,电流在两个电极之间流动,产生强烈的热能,使接触的金属材料熔化并形成焊缝。
电焊机可以使用不同的电源类型,包括交流电源和直流电源。交流电源的电压和电流会随着时间变化而改变,而直流电源则保持稳定。在交流电源中,电弧的温度和能量通常较低,而直流电源则可以产生更强的电弧,从而使焊接效果更加稳定和高效。
逆变电焊机原理图(220V焊机)


逆变电焊机接线图
〈烜芯微/XXW〉专业制造二极管,三极管,MOS管,桥堆等,20年,工厂直销省20%,上万家电路电器生产企业选用,专业的工程师帮您稳定好每一批产品,如果您有遇到什么需要帮助解决的,可以直接联系下方的联系号码或加QQ/微信,由我们的销售经理给您精准的报价以及产品介绍
联系号码:18923864027(同微信)
QQ:709211280