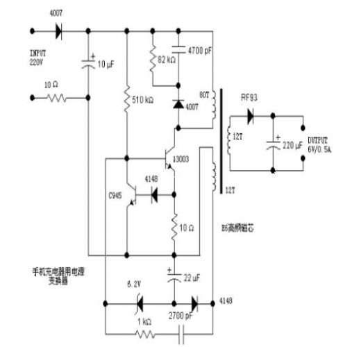
分析一个电源,往往从输入开始着手。220V交流输入,一端经过一个4007半波整流,另一端经过一个10欧的电阻后,由10uF电容滤波。这个10欧的电阻用来做?;さ模绻竺娉鱿止收系鹊贾鹿?,那么这个电阻将被烧断,从而避免引起更大的故障。右边的4007、4700pF电容、82KΩ电阻,构成一个高压吸收电路,当开关管13003关断时,负责吸收线圈上的感应电压,从而防止高压加到开关管13003上而导致击穿。13003为开关管(完整的名应该是MJE13003),耐压400V,集电极最大电流1.5A,最大集电极功耗为14W,用来控制原边绕组与电源之间的通、断。当原边绕组不停的通断时,就会在开关变压器中形成变化的磁场,从而在次级绕组中产生感应电压。由于图中没有标明绕组的同名端,所以不能看出是正激式还是反激式。

不过,从这个电路的结构来看,可以推测出来,这个电源应该是反激式的。左端的510KΩ为启动电阻,给开关管提供启动用的基极电流。13003下方的10Ω电阻为电流取样电阻,电流经取样后变成电压(其值为10*I),这电压经二极管4148后,加至三极管C945的基极上。当取样电压大约大于1.4V,即开关管电流大于0.14A时,三极管C945导通,从而将开关管13003的基极电压拉低(钳位),从而集电极电流减小,这样就限制了开关的电流,防止电 流过大而烧毁(其实这是一个恒流结构,将开关管的最大电流限制在140mA左右)。
变压器左下方的绕组(取样绕组)的感应电压经整流二极管4148整流,22uF电容滤波后形成取样电压。为了分析方便,我们取三极管C945发射极一端为地。那么这取样电压就是负的(-4V左右),并且输出电压越高时,采样电压越负。取样电压经过6.2V稳压二极管后,加至开关管13003的基极。前面说了,当输出电压越高时,那么取样电压就越负,当负到一定程度后,6.2V稳压二极管被击穿,从而将开关13003的基极电位拉低,这将导致开关管断开或者推迟开关的导通,从而控制了能量输入到变压器中,也就控制了输出电压的升高,实现了稳压输出的功能。
而下方的1KΩ电阻跟串联的2700pF电容,则是正反馈支路,从取样绕组中取出感应电压,加到开关管的基极上,以维持振荡。右边的次级绕组就没有太多好说的了,经二极管RF93整流,220uF电容滤波后输出6V的电压。没找到二极管RF93的资料,估计是一个快速恢复管,例如肖特基二极管等,因为开关电源的工作频率较高,所以需要工作频率的二极管。这里可以用常见的1N5816、1N5817等肖特基二极管代替。
同样因为频率高的原因,变压器也必须使用高频开关变压器,铁心一般为高频铁氧体磁芯,具有高的电阻率,以减小涡流。
各部分剖析:
(1)主绕组和次绕组的关系:
220V经4007整理10UF滤波后,300v经变压器加在13003的C、E极,经510k电阻加B,13003导通,达到一定程度,由于反馈绕组(副绕组作用)使C945导通,迫使13003截止。从而13003处于震荡状态。次级得到了电压输出。
(2)常见故障分析
A. 4007,82Ω,4700PF组成尖峰吸收回路,?;?3003.。510K是启动电阻。10Ω保险丝的作用。
B. 4148反馈整流。4148嵌位?;945。6.2稳压?;?3003和C945。1K和 2700PF提供13003的导通电流。10UF,22UF 是滤波电容。
C. 这个变压器不仅仅是电压等级的变换,它还起一个很重要的安全隔离作用,使你不至于和市电不至于产生回路触电。
(3)判断是否充满—负载电流
检测的不是电压是否充满,而是检测负载电流,当电池充满之后,负载电流几乎为零的,
LED显示,就是通过负载电流的变化来控制的
?。?)变压器那部分工作原理:
这是一个普通的高频自激式降压电路,图中的晶体管13003是主振荡用晶体管,电源电流通过80T这一侧给变压器供电,在12T(接RF93)那个次级感应出电压较低的电流,经RF93整流和220uF电容滤波后输出一个低压直流(图中的6V)。另一组12T的线圈则提供给13003工作时的驱动电流。另一个小晶体管C945是用于限流,限流取样于13003发射极那个10Ω的电阻。当电流超过设定值的时候,C945导通,以减少13003基极的电流。使13003集电极电流保持在一个比较恒定的值上。这样就可以粗略的稳定输出电压了。
这是个开关变压器,一般都是电源用的。图上的的电路很简单,变压器右边是整流滤波电路不用说了。左边有两个绕组,一个80T主绕组,是前级输入,下面12T的副绕组是反馈绕组,保证前级电路正反馈激励而震荡,在电路稳定的情况,这个绕组和后级绕组电压一致,估计是交流6点几伏,并在4148二极管的左端形成负的电压,使6.2V稳压管左端电压稳定在0点几伏,保证功率管13003基极有合适的偏置电压,超过0.7V太久会导致它导通损毁。三极管C945是?;さ缏罚彩歉悍蠢?,当通过13003的电流增大,10欧姆上的电压超过二极管的的导通电压,就会使C945导通,13003基极电压就会下降,防止13003过流。上面的510K电阻是启动电阻,二极管等式反向泄压电路,也是保护电路。
12T的副绕组的一端可以看成接地,另一端接一路正反馈和一路负反馈,正好形成自激震荡,控制开关管通段,形成变化的磁场,在次线圈感应出输出电压。
(5)13003为开关管,即MJE13003
NPN型开关三极管,常用于电子镇流器,充电器电路。电流1.5A,耐压700V,类似型号13001-13007。
〈烜芯微/XXW〉专业制造二极管,三极管,MOS管,桥堆等,20年,工厂直销省20%,上万家电路电器生产企业选用,专业的工程师帮您稳定好每一批产品,如果您有遇到什么需要帮助解决的,可以直接联系下方的联系号码或加QQ/微信,由我们的销售经理给您精准的报价以及产品介绍
联系号码:18923864027(同微信)
QQ:709211280