继电器几种失效模式:
1)触点问题
2)线圈问题
3)驱动问题
而在整个设计里面,需要考虑瞬态大电流和设计不合理造成的问题,比如两种典型的失效模式:
触点动熔焊指闭合或分断过程中,预击穿和回跳电弧短时间内释放巨大的热量,使接触面局部快速加热、软化、熔化、气化,然后迅速冷却、凝固导致触点材料连接一体,并在分断过程中阻碍触点脱离接触的现象。
触点静熔焊是指在固定接触连接或接触力足够大的闭合状态触头中,由于接触电阻发热使得导电斑点及其附近金属熔化发生焊接。

图1 两种熔焊不同的机理

图2 触点分析

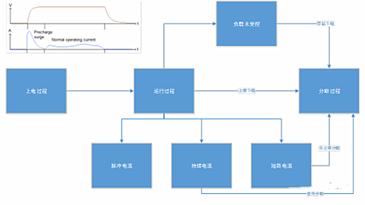
图3 过程分析
1)继电器内部多余物
生产工艺控制不严(外部物质混入)
使用环境(内部腔体)磨损严重
这里分成几种:
A)非金属多余物直接在触点上聚集,导致接触阻抗变大
结构影响
B)非金属卡在簧片之间导致常开点或常闭点无法吸合
C)多余物使推动杆受阻或者卡在衔铁与轭铁之间,使衔铁无法动作、推动杆动作不到位,或者多余物卡在转轴和轴孔之间,使转轴卡滞,无法转动导致触点不能正???/div>
D)金属多余物将不该导通的两点之间跨接
2)触点表面沾污
器件封装前工艺环境不良或者封装后逐步形成(环境问题)
触点表面存在沾污通常引起电磁继电器触点出现接触电阻增大甚至开路的失效模式。 这些附着物主要有两类:一类为无机物,如Si、Ca、Al等的氧化物;而另一类主要成分为含C、O的有机物。
3)触点烧蚀、粘连
这部分前面已经谈了,在烧蚀不严重的情况下,有时在一定的振动应力下,粘连的簧片会重新脱开,烧蚀触点露出白色的簧片基体;在烧蚀严重时,会将簧片烧熔,形成熔球。
4)工艺结构不当
推动杆形状调整不当而使触点工作不到位
内部组件安装位置不当(簧片或推动杆位置安装不当;转轴与孔口配合不当)
线圈开路(通常是由于线圈引出线或漆包线断裂以及引出线与引线柱或者与漆包线之间焊点脱开或者虚焊所致)
继电器与铜排的拧紧螺钉扭矩加载不足,导致接触电阻变大,发热过大
继电器外部铜排固定不好,把密封拉掉漏气了
继电器外部加热,使得密封树脂变软了
备注:目前继电器和铜排涉及很紧密,如果设计在结构上不是特别好,会导致结构失效作用在继电器上面,常见的有断裂、脱落、漏气、错位和变形等,严重时甚至可能引起卡死或触头不接触等致命故障,也可能使绝缘、耐压等电气参数变坏。
〈烜芯微/XXW〉专业制造二极管,三极管,MOS管,桥堆等,20年,工厂直销省20%,上万家电路电器生产企业选用,专业的工程师帮您稳定好每一批产品,如果您有遇到什么需要帮助解决的,可以直接联系下方的联系号码或加QQ/微信,由我们的销售经理给您精准的报价以及产品介绍
联系号码:18923864027(同微信)
QQ:709211280
- 上一篇:实用简易的摩托车报警器电路图介绍
- 下一篇:常用的硬件电路设计方案介绍
相关阅读