定时开关在人们生活中扮演着重要的角色,给人们的生活带来了很大的方便。早在我国的古代采用滴水方式计时,当水滴到一定量时就引发机关报时。随着电子信息的快速发展,如今的电视机,电风扇等电器产品都附带了定时器,但是电子产品附带的定时器只适用于该用电器,并不能扩展使用到其他用电器上。
本文介绍了一种以STC89C52单片机、DS1302,1602液晶显示为核心,具备调节时间,设置开启时间与关闭时间的定时开关,其目的在于控制主电源,从而适用于能瞬间断电的一切电子产品,不仅能在规定的时间准时断开同时能在设定的时间内准时开启,给人们日常生活带来了极大的方便,如能通过应用此定时开关在上班期间定时煮饭,手机充电在适当时间将电源断开。
1.系统设计方案
以STC89C52单片机为核心,通过DS1302 时钟芯片进行时间控制,使用1×4键盘作为数据输入方式,驱动1602显示器提示程序运行过程和开锁的步骤。系统结构如图1所示。

图1 系统结构图
2.系统设计
2.1系统硬件组成
使用的元器件有:核心芯片STC89C52、时钟芯DS1302、液晶显示1602、继电器、蜂鸣器、1×4键盘、发光二极管和三极管。
2.2系统软件设计
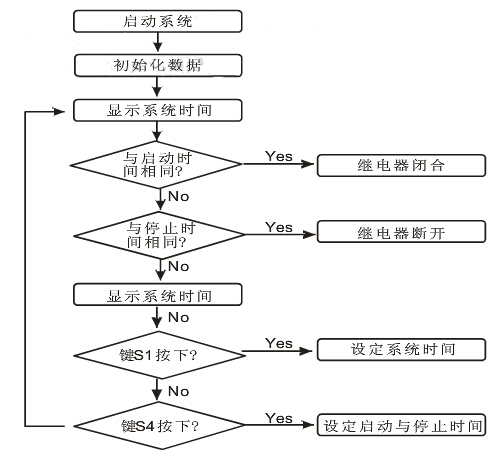
本文采用单片机的C 语言编写程序对整个系统的硬件进行管控,实现了对DS1302的控制,1602的显示,时间管控。其中时间管控包括:系统时间以及开启与关闭时间的设定,系统时间与开启或关闭时间相同时继电器、蜂鸣器和指示灯工作状态的管控。系统程序流程如图2所示。

图2 系统程序流程图
(1)DS1302的控制
DS1302 的RST,SCLK 和I/O 分别与单片机的P2.0,P2.1和P2.2相连。单片机与DS1302 进行数据交换时,首先要将RST 变为高电位,也就是单片机P2.0 必须为逻辑1.在RST 保持为高电位时,SCLK 时钟由低电位变为高电位的上升沿时,数据被写入DS1302中,数据从最低位通过I/O开始写入。在RST保持高电位,SCLK时钟由高电位变为低电位的下降沿时,从DS1302读取数据,数据也是从DS1302的最低位通过I/O读取。
DS1302读取数据子程序:

(2)1602的显示
通过单片机指令控制1602 光标是否闪烁,是否清除原来数据以及显示的具体位置,并不停地对数据显示进行刷新,从而显示了准确的时间,并为系统提供了智能的人机对话模式。
(3)时间的管控
当系统启动时,STC89C52单片机立即从DS1302时钟芯片获取时间,并通过键盘和1602 显示器配合完成对当系统时间、启动时间和关闭时间的设定。当系统时间与启动时间相同,从而控制继电器闭合,直到系统时间与关闭时间相同时断开。
3.系统仿真
本文采用具有强大的EDA 仿真功能的Protues软件进行仿真,仿真图如图3所示。

图3 系统仿真图
3.1系统介绍
系统仿真图中的STC89C52 为真个系统的控制核心,将其编写的程序以二进制的形式烧入后,它将按照编写的指令运行。通过P2.0,P2.1 和P2.2 与右上方的DS1302时钟芯片的联系在一起,从而控制DS1302的执行方式。在STC89C52的控制下,1602液晶显示器能显示当前时间,提示用户修改时间;左下方的继电器能在设定的开启时间闭合,在设定的关闭时间断开;中间的蓝色信号灯在继电器闭合是点亮;四个独立键盘在1602 液晶显示器配合下完成系统时间、开启时间和关闭时间的设置;右下方整个??槲低程崾灸??,当系统时间与设定的开启或者关闭时间相同时,D1将闪烁3 次同时蜂鸣器响3 声;D2 用于模拟用电器,当继电器闭合时,将会被点亮。
3.2系统时间的设置
当电源开启时,1602将显示系统初始化时间,按下FUC键后,时间停止走动并且显示秒的数字将会闪烁,此时可以通过ADD 和SUB 键调节。其中每按下一次ADD 键数字将加1,每按下SUB 键数字将减1.调节完秒后,再次按下FUC 键,闪烁的光标将转移到分钟位置,同样通过调节ADD 和SUB 键盘调节当前的时间。
同样的原理调节小时与日期。当调节星期时候,按下ADD和SUB将按照星期的英文缩写变化显示。调节完星期后在此按下FUN键后,闪烁光标将消除,同时时间开始在调节完毕的基础上开始运行。
3.3开启与关闭时间的设置
在1602 显示器正常显示时间的期间,按下CHOOSE 键一次,液晶显示器显示当前设置的开启时间,如图4所示。按下FUC键后,光标在秒位闪烁,同样通过ADD 和SUB 键进行调节。再次按下CHOOSE 键后,液晶显示器显示当前关闭时间。同样按下FUC 键配合ADD与SUB键调节关闭时间。再次按下CHOOSE键,显示器回到系统时间显示界面。当系统时间与设定的启动时间相同时,继电器闭合,蜂鸣器响3声,D1闪烁3次,信号灯变蓝,同时D2被点亮。直到系统时间与设定的关闭时间相同,蜂鸣器再次响3声,D1闪烁3次,信号灯和D2都熄灭。

图4 液晶显示
结语
通过Protues 的仿真,直观展示了系统的运行界面,证明了此设计方案的可行性。该定时器具备以下几个特点:采用C 语言编写程序,与汇编语言相比便于修改和增减功能;所采用的芯片STC89C52 单片机、1602 液晶显示器,DS1302 时钟芯片功耗低、可靠性高;与机械定时器相比不仅消除了噪声,更加准确,且使用寿命要长;采用Protues仿真,方便直观。
电话:18923864027(同微信)
QQ:709211280
〈烜芯微/XXW〉专业制造二极管,三极管,MOS管,桥堆等,20年,工厂直销省20%,上万家电路电器生产企业选用,专业的工程师帮您稳定好每一批产品,如果您有遇到什么需要帮助解决的,可以直接联系下方的联系号码或加QQ/微信,由我们的销售经理给您精准的报价以及产品介绍