用LM317可调集成稳压器制作的稳压电源,可以输出多挡不同的电压。假如这些多挡不同的输出电压值能用数字来指示该有多好呀!一般来说,在简单的电源电路上增加起辅助作用的复杂数字显示电路是很不划算的。然而,本文所述的带数字显示的电源不用复杂昂贵的译码电路、驱动电路和数码管,而选用普通发光二极管组成7段数字显示器,用2×2开关替代译码电路,输出电压选用最常用的3V和6V两挡,所以整个电源电路简单实用,制作容易,不妨一试。
电路工作原理
1.稳压电路
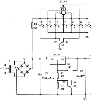
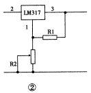
由于采用LM317可调稳压器,使稳压电源电路变得十分简单,见图1。LM317的输出电压范围为1.25~37V连续可调。LM317的②脚和③脚分别为输入和输出端。①脚为调整端。在①、③脚之间接上电阻R1后,可以得到1.25V的基准电压,并且该基准电压是不变的。R1取值一般为120Ω~240Ω。假如①脚接地,③脚输出电压便是1.25V。如果要得到高于1.25V的输出电压,只要在①脚与地之间接上电阻R2(见图2)。改变R2的阻值便可改变③脚输出电压的大小。LM317的输出电压Vo决定于R2与R1的比值,即Vo=1.25×(1+R2/R1)。图1中选定的R2与R3的大小,是为了输出3V、6V电压大小而设计的??豐a打向左边时,R2接地,输出3V;Sa打向右边时,R2、R3串接后接地,输出6V。这里R2与R3串接的目的,是为了防止开关Sa触点接触不良时,输出电压增高及防止稳压器内部损坏。C1是滤波电容。C2为消振电容,起稳定电路的作用。若电源不是容性负载,C2就可以不接。




2.数显电路
一个数字可由7段笔划组成,见图3。如果用发光二极管替代这7段笔划,那就只需接通不同笔段中发光二极管的电源,便可以显示数字了。例如数字3,用了a、b、c、d、g五个笔段;数字6,用了a、c、d、e、f、g六个笔段。用一只1×2的开关,去控制b段和e、f段,就可以实现数字3与6之间的转换,见图1上半部分。


元器件选择
电源变压器的次级电压要求为12V~18V。四只整流二极管选用1N4001型,或用桥堆替代。集成稳压器有很多厂家生产,除LM317外,SW317等均可使用。如果负载为几百毫安时,还需加置散热板。七只发光二极管选用扁方形(如2×5)的较之圆形的显示效果要好些。颜色随各人爱好选用,通常红色的效果好些。3V、6V电压转换开关用2×2小型拨动开关,其中一半用于电压转换(Ka),另一半用于显示转换(Kb)。其余阻容元件无特殊要求。
制作与调试
制作时,稳压电源LM317的三个脚不要接错,参见图4。接通电源后,先测量一下电源变压器的次级应有12V交流电压输出。经整流、滤波后,在LM317的②脚对地要有15V左右的直流电压。若转换电压开关,LM317的③脚应分别有3V、6V直流电压输出。否则要检查装置是否有错,元件是否完好。选择6V直流电压输出时,要接上一个0.3A、6V的小电珠作负载,6V电压不应有下跌。




图5为数显电路部分印刷电路板。要注意数字指示部分的发光二极管的极性不能接错,否则数字会缺笔划。2×2开关中电压部分的3V要与显示部分的3V相对应,否则输出电压是3V,指示却是6V。为了增强显示效果,可以在7个发光二极管的前面加上一张半透明的纸或有机玻璃,遮住未发光的b段或e、f段,使数字显示效果更加明显。
烜芯微专业制造二极管,三极管,MOS管,桥堆等20年,工厂直销省20%,4000家电路电器生产企业选用,专业的工程师帮您稳定好每一批产品,如果您有遇到什么需要帮助解决的,可以点击右边的工程师,或者点击销售经理给您精准的报价以及产品介绍
烜芯微专业制造二极管,三极管,MOS管,桥堆等20年,工厂直销省20%,4000家电路电器生产企业选用,专业的工程师帮您稳定好每一批产品,如果您有遇到什么需要帮助解决的,可以点击右边的工程师,或者点击销售经理给您精准的报价以及产品介绍