一般的节能灯只能在220V的电压下工作,在车、船上采用蓄电池供电的场合就无法使用了。本文介绍的节能灯可用24V的直流低压使节能灯正常发光。
工作原理
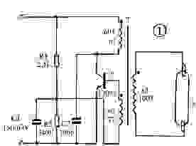
电原理图如图1所示。接通电源时,电流通过电阻R1、线圈n2到三极管V的基极,使三极管V导通。这是线圈n1中有电流通过,使脉冲变压器T产生磁通,磁通的变化使线圈n2产生感应电动势,此电动势通过R2加到三极管V的基极和发射极,产生基极电流而形成自激,使三极管迅速饱和。由于这是三极管的集电极电流继续增大,磁通也不断增大,当磁通饱和后,n2中的感应电动势下降为零,磁通随之减少,变压器线圈n1和n2感应出极性相反的电动势,使三极管迅速截止。然后三极管在电源电压的作用下又开始从截止到饱和,如此循环往复产生了振荡。这是在线圈n3上就感应出脉冲高压使灯管点燃。
图中R1为启动电阻使开始时电路能正常工作。电阻R2为偏流电阻,向三极管V提供一个合适的基极电流。电容C1为加速电容,用于改善加在三极管V上的脉冲电压波形。C2的作用是减少加在三极管集-射极上的尖峰电压,防止三极管被击穿。

元件选择
三极管V用MJE13005的塑封管。变压器T用EE25铁氧体磁芯,线圈n1、n2都用0.35mm的漆包线绕制,其中n1绕60圈,n2绕7圈,n3用0.28mm的漆包线绕100圈。电阻R1、R2用1/8W碳膜电阻,C1用15n耐压63V的涤纶电容,C2用100p耐压为400V的瓷片电容。灯管用9W节能灯管。
制作和调试
先根据要求绕制变压器T。在塑料骨架上先绕线圈n1,再绕线圈n2,最后绕n3,并注意各线圈的同名端。绕好后装上磁芯,并用胶纸封紧以防止松动。再根据图2制成线路板。先装上变压器焊好,三极管装上18mm*25mm的U字型散热片后焊到线路板上,然后再焊其他元件。找一只9W/220V的节能灯,将原线路板焊去,装上制作好的24V线路板并固定好。为了使节能灯中的三极管工作时热量能散发出去,需在外壳上开一些小孔。制作好的节能灯可在20-26V的电压下工作,工作电流约300mA,但要注意电源的极性不能接反。

烜芯微专业制造二极管,三极管,MOS管,桥堆等,20年,工厂直销省20%,1500家电路电器生产企业选用,专业的工程师帮您稳定好每一批产品,如果您有遇到什么需要帮助解决的,可以直接联系上方的联系号码或加QQ,由我们的销售经理给您精准的报价以及产品介绍