直流电转换为交流电需要经过逆变
交流电变为直流电我们叫做整流,而直流电变为交流电我们叫做逆变。如果需要得到电器工作所需要的220V电压,还要经过升压
逆变器工作原理
可以通过三极管振荡电路把电瓶输入的直流电变为交变的电压,再使用变压器把电压升高到220V就可以了


还可以用专用的芯片设计逆变器
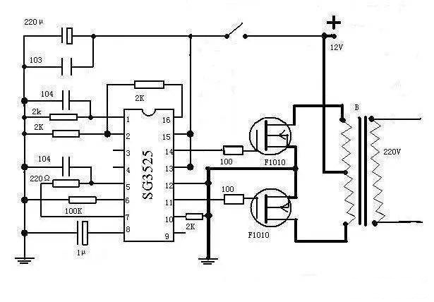
使用芯片SG3525来产生交变电压,效能更高,当然也是要经过变压器才可以把电压升高到220V


逆变器怎么使用?
把蓄电池接到逆变器的输入端,家用电器按到逆变器的输出端就可以工作了

烜芯微专业制造二极管,三极管,MOS管,桥堆等20年,工厂直销省20%,4000家电路电器生产企业选用,专业的工程师帮您稳定好每一批产品,如果您有遇到什么需要帮助解决的,可以点击右边的工程师,或者点击销售经理给您精准的报价以及产品介绍

烜芯微专业制造二极管,三极管,MOS管,桥堆等20年,工厂直销省20%,4000家电路电器生产企业选用,专业的工程师帮您稳定好每一批产品,如果您有遇到什么需要帮助解决的,可以点击右边的工程师,或者点击销售经理给您精准的报价以及产品介绍