开关电源本身种类繁多,设计方法也复杂多样,因此研究一种简洁的方法去快速设计出所需要的通用型高效率,低廉价格的开关电源是很有必要的。
开关直流稳压电源是基于方波电压的平均值与其占空比成正比以及电感、电容电路的积分特性而形成的。其基本工作原理是,先对输入交流电压整流,从而形成脉动直流电压,经过DC-DC变换电路变压,再通过斩波电路形成了不同脉冲宽度的高频交流电,然后对其整流滤波输出需要电压电流波形。如果输出电压波形偏离所需值,便有电流或电压采样电路进行取样反馈,经过与比较电路的电压值进行参数比较,把差值信号放大,从而控制开关电路的脉冲频率f和占空比D,以此来控制输出端的导通状态。因此,输出端便可以得到所需的电压电流值。
根据电力系统的实际需要,通过对各个部分进行分析,便可以设计出相应的开关电源产品。


图1开关电源原理框图
在设计开关电源时,首先就要面临如何选择合适的开关电源控制芯片。在选择芯片的时候,要既能满足要求,又不因为选型造成资源的浪费。下面就介绍利用TopswitchⅡ系列开关电源的功率损耗(PD)与电源效率(η),输出功率(Po)关系曲线,快速选择芯片的型号,从而完成宽范围输入的通用开关电源的设计。


图2 TOPSwitch芯片内部原理图
开关管保护电路
在开关芯片的漏极D侧可以利用VDZ和VD两个二极管对高频变压器的漏感产生的尖峰电压进行箝位,可?;?mu;的D-S极间不被击穿。例如VDZ可以选用瞬态电压抑制器P6K200,其反向击穿电压为200 V.VD采用反向耐压为600 V的UF4005($0.0444)型超快恢复二极管,亦称阻塞二极管。
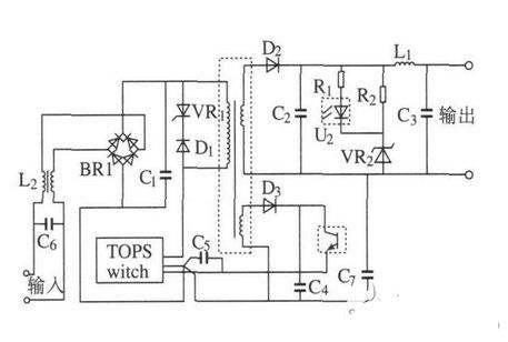
图3给出了由TOPSwitch构成的反激式电源的原理图。其工作过程如下:输入交流电经整流桥BR1整流后再经电容C1滤波,变为脉动的直流电。反激式变压器与TOPSwitch将存储于电容C1的能量传递给负载。当TOPswitch开关管导通时,电容C1两端的电压加到反激变压器的原边,流过原边绕组的电流线性增加(如若在MOSFET开关管导通的瞬间变压器副边电流不为零,则由于副边感应电势反向,二极管D2截止,副边电流变为零,然而磁芯内的能量不能突变,故原边电流跃变为副边电流的1/ K,K为变压器变比),变压器储存能量;当MOSFET开关管关断时,电感原边电流由于没有回路(此时,稳压管VR1的击穿电压因高于原变压器的感应电势而截止)而突变为零,变压器通过副边续流,副边电流为TOPswitch开关管关断时原边电流的K倍,副边绕组通过二极管D2对电容C2充电,此后,流过变压器副边的电流线性下降。二极管D1与稳压管VR1并接于变压器的原边以吸收由于变压器原边的漏感而产生的高压毛刺。电阻R1、稳压管V R2、光耦U2与电容C5构成了电压反馈电路以保证输出电压稳定。电阻R2与VR2构成一假负载,以保证当电源空载或轻载时输出电压稳定。电感L1与电容C3构成LC滤波器以防止输出电压脉动过大。二极管D3与电容C4构成一整流电路以提供光耦U2光电三极管的偏置电压。电感L2、电容C6和C7用于降低系统的电磁干扰(EMI)。


图3反激式电源的应用原理图
图4分别给出了输入电压220 V(交流),输出功率为40 W;输入电压85 V(交流),输出功率为24 W和输入电压85 V(交流),输出功率为40 W时的输出电压波形。
图4不同电压输入条件下的电压仿真输出波形
通过仿真试验,对电源的设计过程进行了认证。总体来说设计的开关电源,输出波形较为稳定,而且电磁兼容性好,抗干扰能力强,适合小功率开关电源的设计制造。直流稳压电源是现代电力电子系统中的重要组成部分,好的直流电源系统是高质量现代电子系统的重要保证。
烜芯微专业制造二极管,三极管,MOS管,桥堆等20年,工厂直销省20%,4000家电路电器生产企业选用,专业的工程师帮您稳定好每一批产品,如果您有遇到什么需要帮助解决的,可以点击右边的工程师,或者点击销售经理给您精准的报价以及产品介绍
烜芯微专业制造二极管,三极管,MOS管,桥堆等20年,工厂直销省20%,4000家电路电器生产企业选用,专业的工程师帮您稳定好每一批产品,如果您有遇到什么需要帮助解决的,可以点击右边的工程师,或者点击销售经理给您精准的报价以及产品介绍