电子电焊机的工作原理
看电子电焊机电路图之前,我们先了解一下它的工作原理普通电焊机的工作原理和变压器相似,是一个降压变压器。在次级线圈的两端是被焊接工件和焊条,引燃电弧,在电弧的高温中产生热源将工件的缝隙和焊条熔接。
电焊变压器有自身的特点,就是具有电压急剧下降的特性。在焊条引燃后电压下降;在焊条被粘连短路时,电压也是急剧下降。这种现象产生的原因,是电焊变压器的铁芯特性产生的。
电焊机的工作电压的调节,除了一次的220/380电压变换,二次线圈也有抽头变换电压,同时还有用铁芯来调节的,可调铁芯的进入多少,就分流磁路,进入越多,焊接电压越低。
电焊原理其实就是:由我们常用的220V电压或者380V的工业用电通过电焊机里的减压器降低了电压,增强了电流,利用电能产生的巨大热量融化钢铁,焊条的融入使钢铁之间的融合性更高,还有,电焊条的外层的药皮起了非常大的作用
手工电弧焊使用的电焊条,由药皮和焊芯两部分组成。焊接时,电焊条作为一个电极,一方面起传导电流和引燃电弧的作用,使电焊条与基本金属间产生持续的、稳定的电弧,以提供熔化焊所必需的热量。另一方面,电焊条又作为填充金属加到焊缝中去,成为焊缝金属的主要成分。因此,电焊条的组成物与电焊条质量,将直接影响焊缝金属的化学成分、机械性能和物理性质。另外,焊条对于焊接过程的稳定性、焊缝的外表质量、焊接生产率等也有很大的影响。
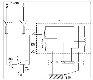
小型电子电焊机电路图
小型电子电焊机电路图如下图所示:

电焊机是利用正负两极在瞬间短路时产生的高温电弧来熔化电焊条上的焊料和被焊材料,使被接触物相结合的目的。其结构十分简单,就是一个大功率的变压器。
电焊机一般按输出电源种类可分为两种,一种是交流电源、一种是直流电。他们利用电感的原理,电感量在接通和断开时会产生巨大的电压变化,利用正负两极在瞬间短路时产生的高压电弧来熔化电焊条上的焊料,来使它们达到原子结合的目的。
逆变电子电焊机电路图及工作原理图






电焊机注意事项
1、新的或长久未用的电焊机,常由于受潮使绕组间、绕组与机壳间的绝缘电阻大幅度降低,在开始使用时容易发生短路和接地,造成设备和人身事故。因此在使用前应用摇表检查其绝缘电阻是否合格。
2、启动新电焊机前,应检查电气系统接触器部分是否良好,认为正常后,可在空载下启动试运行。证明无电气隐患时,方可在负载情况下试运行,最后才能投入正常运行。
3、直流电焊机应按规定方向旋转,对于带有通风机的要注意风机旋转方向是否正确,应使用由上方吹出。以达到冷却电焊机的目的。
烜芯微专业制造二极管,三极管,MOS管,桥堆等20年,工厂直销省20%,1500家电路电器生产企业选用,专业的工程师帮您稳定好每一批产品,如果您有遇到什么需要帮助解决的,可以点击右边的工程师,或者点击销售经理给您精准的报价以及产品介绍
烜芯微专业制造二极管,三极管,MOS管,桥堆等20年,工厂直销省20%,1500家电路电器生产企业选用,专业的工程师帮您稳定好每一批产品,如果您有遇到什么需要帮助解决的,可以点击右边的工程师,或者点击销售经理给您精准的报价以及产品介绍