mos管工作原理通俗易懂
本文介绍的mos管工作原理通俗易懂,希望对大家有所帮助。绝缘型场效应管的栅极与源极、栅极和漏极之间均采用SiO2绝缘层隔离,因此而得名。又因栅极为金属铝,故又称为MOS管。它的栅极-源极之间的电阻比结型场效应管大得多,可达1010Ω以上,还因为它比结型场效应管温度稳定性好、集成化时温度简单,而广泛应用于大规模和超大规模集成电路中。

与结型场效应管相同,MOS管工作原理动画示意图也有N沟道和P沟道两类,但每一类又分为增强型和耗尽型两种,因此MOS管的四种类型为:N沟道增强型管、N沟道耗尽型管、P沟道增强型管、P沟道耗尽型管。凡栅极-源极电压UGS为零时漏极电流也为零的管子均属于增强型管,凡栅极-源极电压UGS为零时漏极电流不为零的管子均属于耗尽型管。

根据导电方式的不同,MOSFET又分增强型、耗尽型。所谓增强型是指:当VGS=0时管子是呈截止状态,加上正确的VGS后,多数载流子被吸引到栅极,从而“增强”了该区域的载流子,形成导电沟道。

mos管工作原理通俗易懂,N沟道增强型MOSFET基本上是一种左右对称的拓扑结构,它是在P型半导体上生成一层SiO2 薄膜绝缘层,然后用光刻工艺扩散两个高掺杂的N型区,从N型区引出电极,一个是漏极D,一个是源极S。在源极和漏极之间的绝缘层上镀一层金属铝作为栅极G。
当VGS=0 V时,漏源之间相当两个背靠背的二极管,在D、S之间加上电压不会在D、S间形成电流。
当栅极加有电压时,若0<VGS<VGS(th)时,通过栅极和衬底间形成的电容电场作用,将靠近栅极下方的P型半导体中的多子空穴向下方排斥,出现了一薄层负离子的耗尽层;同时将吸引其中的少子向表层运动,但数量有限,不足以形成导电沟道,将漏极和源极沟通,所以仍然不足以形成漏极电流ID。
进一步增加VGS,当VGS>VGS(th)时( VGS(th)称为开启电压),由于此时的栅极电压已经比较强,在靠近栅极下方的P型半导体表层中聚集较多的电子,可以形成沟道,将漏极和源极沟通。如果此时加有漏源电压,就可以形成漏极电流ID。在栅极下方形成的导电沟道中的电子,因与P型半导体的载流子空穴极性相反,故称为反型层。随着VGS的继续增加,ID将不断增加。在VGS=0V时ID=0,只有当VGS>VGS(th)后才会出现漏极电流,所以,这种MOS管称为增强型MOS管。
VGS对漏极电流的控制关系可用iD=f(VGS(th))|VDS=const这一曲线描述,称为转移特性曲线,MOS管工作原理动画见图1.。
转移特性曲线的斜率gm的大小反映了栅源电压对漏极电流的控制作用。gm的量纲为mA/V,所以gm也称为跨导??绲?。

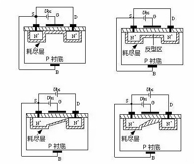
mos管工作原理通俗易懂,MOS管工作原理动画2—54(a)为N沟道增强型MOS管工作原理动画图,其电路符号如图2—54(b)所示。它是用一块掺杂浓度较低的P型硅片作为衬底,利用扩散工艺在衬底上扩散两个高掺杂浓度的N型区(用N+表示),并在此N型区上引出两个欧姆接触电极,分别称为源极(用S表示)和漏极(用D表示)。在源区、漏区之间的衬底表面覆盖一层二氧化硅(SiO2)绝缘层,在此绝缘层上沉积出金属铝层并引出电极作为栅极(用G表示)。从衬底引出一个欧姆接触电极称为衬底电极(用B表示)。由于栅极与其它电极之间是相互绝缘的,所以称它为绝缘栅型场效应管。MOS管工作原理动画图2—54(a)中的L为沟道长度,W为沟道宽度。

mos管工作原理通俗易懂,当栅极G和源极S之间不加任何电压,即UGS=0时,由于漏极和源极两个N+型区之间隔有P型衬底,相当于两个背靠背连接的PN结,它们之间的电阻高达1012W的数量级,也就是说D、S之间不具备导电的沟道,所以无论漏、源极之间加何种极性的电压,都不会产生漏极电流ID。
当将衬底B与源极S短接,在栅极G和源极S之间加正电压,即UGS﹥0时,MOS管工作原理动画图2—55(a)所示,则在栅极与衬底之间产生一个由栅极指向衬底的电场。在这个电场的作用下,P衬底表面附近的空穴受到排斥将向下方运动,电子受电场的吸引向衬底表面运动,与衬底表面的空穴复合,形成了一层耗尽层。如果进一步提高UGS电压,使UGS达到某一电压UT时,P衬底表面层中空穴全部被排斥和耗尽,而自由电子大量地被吸引到表面层,由量变到质变,使表面层变成了自由电子为多子的N型层,称为“反型层”,MOS管工作原理动画图2—55(b)所示。反型层将漏极D和源极S两个N+型区相连通,构成了漏、源极之间的N型导电沟道。把开始形成导电沟道所需的UGS值称为阈值电压或开启电压,用UT表示。显然,只有UGS﹥UT时才有沟道,而且UGS越大,沟道越厚,沟道的导通电阻越小,导电能力越强。这就是为什么把它称为增强型的缘故。
mos管工作原理通俗易懂,在UGS﹥UT的条件下,如果在漏极D和源极S之间加上正电压UDS,导电沟道就会有电流流通。漏极电流由漏区流向源区,因为沟道有一定的电阻,所以沿着沟道产生电压降,使沟道各点的电位沿沟道由漏区到源区逐渐减小,靠近漏区一端的电压UGD最小,其值为UGD=UGS-UDS,相应的沟道最薄;靠近源区一端的电压最大,等于UGS,相应的沟道最厚。这样就使得沟道厚度不再是均匀的,整个沟道呈倾斜状。随着UDS的增大,靠近漏区一端的沟道越来越薄。

当UDS增大到某一临界值,使UGD≤UT时,漏端的沟道消失,只剩下耗尽层,把这种情况称为沟道“预夹断”,MOS管工作原理动画图2—56(a)所示。继续增大UDS(即UDS>UGS-UT),夹断点向源极方向移动,MOS管工作原理动画图2—56(b)所示。尽管夹断点在移动,但沟道区(源极S到夹断点)的电压降保持不变,仍等于UGS-UT。因此,UDS多余部分电压[UDS-(UGS-UT)]全部降到夹断区上,在夹断区内形成较强的电场。这时电子沿沟道从源极流向夹断区,当电子到达夹断区边缘时,受夹断区强电场的作用,会很快的漂移到漏极。
耗尽型。耗尽型是指,当VGS=0时即形成沟道,加上正确的VGS时,能使多数载流子流出沟道,因而“耗尽”了载流子,使管子转向截止。
耗尽型MOS场效应管,是在制造过程中,预先在SiO2绝缘层中掺入大量的正离子,因此,在UGS=0时,这些正离子产生的电场也能在P型衬底中“感应”出足够的电子,形成N型导电沟道。
mos管工作原理通俗易懂,当UDS>0时,将产生较大的漏极电流ID。如果使UGS<0,则它将削弱正离子所形成的电场,使N沟道变窄,从而使ID减小。当UGS更负,达到某一数值时沟道消失,ID=0。使ID=0的UGS我们也称为夹断电压,仍用UP表示。UGSN沟道耗尽型MOSFET的结构与增强型MOSFET结构类似,只有一点不同,就是N沟道耗尽型MOSFET在栅极电压uGS=0时,沟道已经存在。该N沟道是在制造过程中应用离子注入法预先在衬底的表面,在D、S之间制造的,称之为初始沟道。N沟道耗尽型MOSFET的结构和符号如MOS管工作原理动画1.(a)所示,它是在栅极下方的SiO2绝缘层中掺入了大量的金属正离子。
所以当VGS=0时,这些正离子已经感应出反型层,形成了沟道。于是,只要有漏源电压,就有漏极电流存在。当VGS>0时,将使ID进一步增加。VGS<0时,随着VGS的减小漏极电流逐渐减小,直至ID=0。对应ID=0的VGS称为夹断电压,用符号VGS(off)表示,有时也用VP表示。N沟道耗尽型MOSFET的转移特性曲线如图1.(b)所示。

mos管工作原理通俗易懂,由于耗尽型MOSFET在uGS=0时,漏源之间的沟道已经存在,所以只要加上uDS,就有iD流通。如果增加正向栅压uGS,栅极与衬底之间的电场将使沟道中感应更多的电子,沟道变厚,沟道的电导增大。
如果在栅极加负电压(即uGS<0=,就会在相对应的衬底表面感应出正电荷,这些正电荷抵消N沟道中的电子,从而在衬底表面产生一个耗尽层,使沟道变窄,沟道电导减小。当负栅压增大到某一电压Up时,耗尽区扩展到整个沟道,沟道完全被夹断(耗尽),这时即使uDS仍存在,也不会产生漏极电流,即iD=0。UP称为夹断电压或阈值电压,其值通常在–1V–10V之间N沟道耗尽型MOSFET的输出特性曲线和转移特性曲线分别如图2—60(a)、(b)所示。
在可变电阻区内,iD与uDS、uGS的关系仍为

在恒流区,iD与uGS的关系仍满足式(2—81),即

若考虑uDS的影响,iD可近似为

对耗尽型场效应管来说,式(2—84)也可表示为

式中,IDSS称为uGS=0时的饱和漏电流,其值为

mos管工作原理通俗易懂,P沟道MOSFET的工作原理与N沟道MOSFET完全相同,只不过导电的载流子不同,供电电压极性不同而已。这如同双极型三极管有NPN型和PNP型一样。

烜芯微专业制造二极管,三极管,MOS管,桥堆等20年,工厂直销省20%,1500家电路电器生产企业选用,专业的工程师帮您稳定好每一批产品,如果您有遇到什么需要帮助解决的,可以点击右边的工程师,或者点击销售经理给您精准的报价以及产品介绍

烜芯微专业制造二极管,三极管,MOS管,桥堆等20年,工厂直销省20%,1500家电路电器生产企业选用,专业的工程师帮您稳定好每一批产品,如果您有遇到什么需要帮助解决的,可以点击右边的工程师,或者点击销售经理给您精准的报价以及产品介绍