场效应晶体管或FET是晶体管,其中输出电流由电场控制。FET有时被称为单极晶体管,因为它涉及单载波型操作。FET晶体管的基本类型与BJT 晶体管基础完全不同。FET是三端子半导体器件,具有源极,漏极和栅极端子。

场效应晶体管
电荷载流子是电子或空穴,它们通过有源沟道从源极流到漏极。从源极到漏极的这种电子流由施加在栅极和源极端子上的电压控制。
FET晶体管的类型
FET有两种类型--JFET或MOSFET。
结FET

结型FET
结FET晶体管是一种场效应晶体管,可用作电控开关。电能流过源极与漏极端子之间的有源沟道。通过向栅极端子施加反向偏压,沟道变形,从而完全切断电流。
结FET晶体管有两种极性:
N-沟道JFET

N沟道JFET
N沟道JFET由n型棒构成,在其两侧掺杂有两个p型层。电子通道构成器件的N通道。在N沟道器件的两端形成两个欧姆接触,它们连接在一起形成栅极端子。
源极和漏极端子取自棒的另外两侧。源极和漏极端子之间的电位差称为Vdd,源极和栅极端子之间的电位差称为Vgs。电荷流动是由于电子从源极到漏极的流动。
每当在漏极和源极端子上施加正电压时,电子从源极“S”流到漏极“D”端子,而传统的漏极电流Id流过漏极到源极。当电流流过器件时,它处于导通状态。
当负极性电压施加到栅极端子时,在沟道中产生耗尽区。沟道宽度减小,因此增加了源极和漏极之间的沟道电阻。由于栅极源极结是反向偏置的,并且器件中没有电流流动,因此它处于关闭状态。
因此,基本上如果在栅极端子处施加的电压增加,则较少量的电流将从源极流到漏极。
N沟道JFET具有比P沟道JFET更大的导电性。因此,与P沟道JFET相比,N沟道JFET是更有效的导体。
P沟道JFET
trzvp2106P沟道JFET由P型棒构成,在其两侧掺杂n型层。通过在两侧连接欧姆接触来形成栅极端子。与N沟道JFET一样,源极和漏极端子取自棒的另外两侧。在源极和漏极端子之间形成由作为电荷载流子的空穴组成的AP型沟道。


P沟道JFET棒
施加到漏极和源极端子的负电压确保从源极到漏极端子的电流流动,并且器件在欧姆区域中操作。施加到栅极端子的正电压确保了沟道宽度的减小,从而增加了沟道电阻。更正的是栅极电压; 流过设备的电流越少。
p沟道结型FET晶体管的特性
下面给出p沟道结型场效应晶体管的特性曲线和晶体管的不同工作模式。


p沟道结FET晶体管的特性
截止区域:当施加到栅极端子的电压足够正以使沟道宽度最小时,没有电流流动。这导致设备处于切断区域。
欧姆区:流过器件的电流与施加的电压成线性比例,直到达到击穿电压。在该区域中,晶体管显示出对电流的一些阻力。
饱和区:当漏源电压达到一个值,使得流过器件的电流随漏源电压恒定并且仅随栅源电压变化,该器件称为饱和区。
击穿区域:当漏极源极电压达到导致耗尽区域击穿的值,导致漏极电流突然增加时,该器件被称为击穿区域。当栅极源极电压更正时,对于较低的漏极源电压值,可以提前达到该击穿区域。
MOSFET晶体管

MOSFET晶体管
MOSFET晶体管顾名思义是p型(n型)半导体棒(具有扩散到其中的两个重掺杂n型区域),其表面上沉积有金属氧化物层,并且从该层取出空穴以形成源极和漏极端子。在氧化物层上沉积金属层以形成栅极端子。场效应晶体管的基本应用之一是使用MOS晶体管作为开关。
这种类型的FET晶体管具有三个端子,即源极,漏极和栅极。施加到栅极端子的电压控制从源极到漏极的电流流动。金属氧化物绝缘层的存在导致器件具有高输入阻抗。
基于工作模式的MOSFET晶体管类型
MOSFET晶体管是最常用的场效应晶体管类型。MOSFET工作以两种模式实现,基于哪种MOSFET晶体管被分类。增强模式下的MOSFET工作包括逐渐形成沟道,而在耗尽型MOSFET中,它由已经扩散的沟道组成。MOSFET的高级应用是CMOS。
增强型MOSFET晶体管
当负电压施加到MOSFET的栅极端子时,带正电荷的载流子或空穴在氧化物层附近更多地累积。从源极到漏极端子形成沟道。

增强型MOSFET晶体管
随着电压变得更负,沟道宽度增加并且电流从源极流到漏极端子。因此,随着施加的栅极电压的电流“增强”,该器件被称为增强型MOSFET。
耗尽型MOSFET晶体管
耗尽型MOSFET由在漏极 - 源极端子之间扩散的沟道组成。在没有任何栅极电压的情况下,由于沟道,电流从源极流向漏极。

耗尽型MOSFET晶体管
当该栅极电压为负时,正电荷在沟道中累积。
这导致通道中的耗尽区域或不动电荷区域并阻碍电流的流动。因此,当耗尽区的形成影响电流时,该器件称为耗尽型MOSFET。
涉及MOSFET作为开关的应用
控制BLDC电机的速度
MOSFET可用作开关以操作DC电机。这里使用晶体管来触发MOSFET。来自微控制器的PWM信号用于接通或断开晶体管。


控制BLDC电机的速度
来自微控制器引脚的逻辑低电平信号导致OPTO耦合器工作,在其输出端产生高逻辑信号。PNP晶体管截止,因此MOSFET被触发并接通。漏极和源极端子短路,电流流向电动机绕组,使其开始旋转。PWM信号确保电机的速度控制。
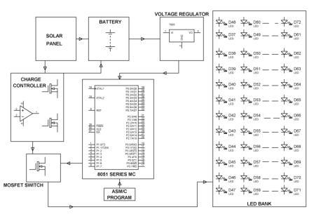
驱动一系列LED:


驱动一系列LED
作为开关的MOSFET操作涉及应用控制LED阵列的强度。这里,由来自外部源(如微控制器)的信号驱动的晶体管用于驱动MOSFET。当晶体管关断时,MOSFET获得电源并接通,从而为LED阵列提供适当的偏置。
使用MOSFET开关灯:

使用MOSFET开关灯
MOSFET可用作开关来控制灯的开关。此外,MOSFET也使用晶体管开关触发。来自外部源(如微控制器)的PWM信号用于控制晶体管的导通,因此MOSFET接通或断开,从而控制灯的开关。
烜芯微专业制造二极管,三极管,MOS管,桥堆等20年,工厂直销省20%,1500家电路电器生产企业选用,专业的工程师帮您稳定好每一批产品,如果您有遇到什么需要帮助解决的,可以点击右边的工程师,或者点击销售经理给您精准的报价以及产品介绍
烜芯微专业制造二极管,三极管,MOS管,桥堆等20年,工厂直销省20%,1500家电路电器生产企业选用,专业的工程师帮您稳定好每一批产品,如果您有遇到什么需要帮助解决的,可以点击右边的工程师,或者点击销售经理给您精准的报价以及产品介绍