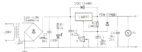
第一种:最简单的稳压电路设计原理图
简易可调稳压电源采用三端可调稳压集成电路LM317,使电压可调范围在1.5~25V,最大负载电流1.5A。

电路工作原理:
220V交流电经变压器T降压后,得到24V交流电;再经VD1~VD4组成的全桥整流、C1滤波,得到33V左右的直流电压。该电压经集成电路LM317后获得稳压输出。调节电位器RP,即可连续调节输出电压。图中C2用以消除寄生振荡,C3的作用是抑制波纹,C4用以改善稳压电源的暂态响应。VD5、VD6在当输出端电容漏电或调整端短路时起?;ぷ饔?。LED为稳压电源的工作指示灯,电阻R1是限流电阻。输出端安装微型电压表PV,可以直观地指示输出电压值。
制作要点:
①C2应尽量靠近LM317的输出端,以免自激,造成输出电压不稳定;
②R2应靠近LM317的输出端和调整端,以避免大电流输出状态下,输出端至R2间的引线电压降造成基准电压变化;
③稳压块LM317的调整端切勿悬空,接调整电位器RP时尤其要注意,以免滑动臂接触不良造成LM317调整端悬空;
④不要任意加大C4的容量;
⑤集成块LM317应加散热片,以确保其长时间稳定工作。
元器件的选择与制作:
元器件无特殊要求,按图所示选用即可。
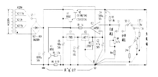
第二种:大电流可调稳压电源电路
制作的一款带电压比较器的高稳定度大电流直流稳压电路。主要由电源变压、整流滤波、基准源电路、电压比较、复合功率调整、过流?;さ缏返燃覆糠肿槌?。电源变压及整流滤波较为简单,这里不多述。ICl(7805)、IC2(LM317)构成精密基准源;IC3在这里接成反相比较器,作为电压比较电路,且同相端接入基准源,反相端输入取样电压,经IC3内同相端基准进行比较后,由输出端输出比较的结果去控制复合调整管的导通程度,以调整输出电压的升降。V1、V2组成复合功率调整电路,将比较器电路的控制电流放大至数安培的负载电流,提高驱动能力。其中V1勿需像普通“串稳”电源那样增加c、b极间的偏流电阻。V3、R6、R5组成负载过流?;さ缏?,过流取样电阻R6串在电源负端,不设在稳压控制之内,使其对稳压输出几乎无影响(针对取样电阻R6串在调整管输出端的电路而言)。

电路工作原理:
电源变压后经整流滤波平滑的直流电压供给稳压电路。一路经ICl初步稳压成5V后再供给IC2稳压输出作为基准电压1.25V,此基准电压直接供给电压比较器IC3(LM358)的同相端;而另一路则作为IC3的供电电源。通电时IC3因V1、V2无启动而截止无输出,其反相端也无电压(0V),反相比较器IC3立即会输出高电压,使V1、V2迅速导通,稳压输出从0V开始上升,经R3、RP、R4分压取样后送到IC3反相端的电压也上升,与IC3的同相端1.25V基准进行电压比较后,使IC3输出端电压下降回落到设定的稳压值上。当稳压输出电压因负载的接人,会引起电压有下降趋势时,其稳定过程是:稳压输出↓→IC3反相端电压↓→IC3反相比较后输出端↑→V1、V2导通↑→稳定输出正常。过流?;す躒3工作过程:当过流取样电阻R6上的电压因负载过重而超过0.7V时,V3导通,将V1的b极接地使输出电压下降,达到过流?;つ康?。
电路特点输出稳定度高,在额定负载电流和保证调整管V2的正常压降条件下,其输出电压在数字表上丝毫不动(见附表)。

元器件选择和制作:
首先要达到大电流稳压输出,最起码电源变压器功率应相应增大,笔者实验选用的是一只120VA的变压器,实际应用可根据需要自行选择。整流管选6A/200V即可,C1主滤波电解要求:≥8200μF/50V,V2为BVeeo》100V,Icm》10A,Pcm≥100W的硅NPN大功率管,如C5198,C3263等。V1、V3宜选BVeeo≥50V,Icm》IA、Pcm≥0.6W的硅NPN中功率小体积管,β≥180,推荐型号:C8050(国产、进口均可)。ICl为普通三端7805,IC2为LM317。IC3要求单电源运放,且共模电压为0V温漂小的。要求IC3供电负端、C3地、R4取样地、C4地、输出地(线路板地线宽度为2em)必须连在一起,不宜用跨线,否则无法保证高稳定输出。附表是脱开过流?;さ缏罚ǘ峡猂5一端)所
测的真实参考数据。只要按附图装焊无误,经简单调试就可投入使用。如果选军品运放和金属电阻,稳定度还会更高。
第三种:最简单开关稳压电源电路图

烜芯微专业制造二极管,三极管,MOS管,桥堆等20年,工厂直销省20%,1500家电路电器生产企业选用,专业的工程师帮您稳定好每一批产品,如果您有遇到什么需要帮助解决的,可以点击右边的工程师,或者点击销售经理给您精准的报价以及产品介绍