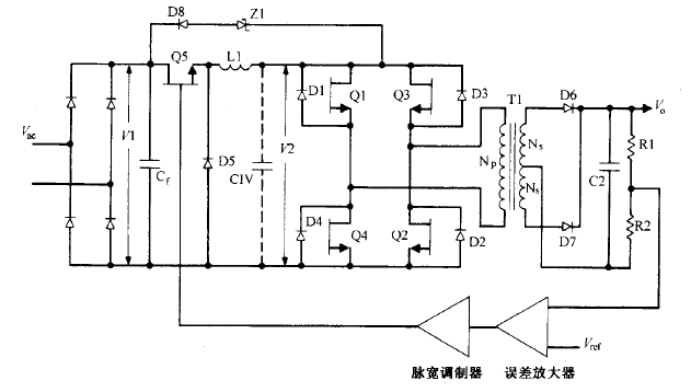
buck电流馈电全桥拓扑逐个根本工作原理这种拓扑如图 所示。它与图所示的 buck 电压馈电全桥电路相似,同样没有输出电感。但还比 后电路少了 buck 滤波电容 Cl 。不过可以为此处仍有一个由次级输出 电容依据变压器臣比平方关系折射的当量电容 CIV ,其滤波功用与同容量实践电容相同 。
脉宽调制器误差放大图5.10buck电流馈电全桥电路。这里省去了常用的buck输出滤被电容Cl。图中画有当量电容CIV,它是一切主辅输出电容折算到初级的电容值。斜对角的两个开关管同时导通。使行将关断的开关对管和行将导通的开关对管短时堆叠导通(lμs)对电路工作十分有利。行将关断的功率开关管和行将导通的开关对管同时导通时,由于LIC未接Cl)呈现高阻抗,桥路一切的输入、输出接点电压均降为零。正是这个高阻抗使桥路的供电源成为恒流源 。Zl和D8构成高端电压钳位电路,使后关断的开关管关断电压不超越VI与所示电路一样,该电路用一个输入电感替代一切所示电路的输出电感 。


因而,讨论的一切优点 。该电路晶体管 Ql Q4 不像图 5.8 所示电路那样运用调宽调制 。两对斜对角的晶体管以 半个周期轮番导通 ,而且两者之间不像图 5.9 所示的 buck 电压馈电拓扑那样需留死区时间 。 图 5.10 所示电路中的每对晶体管的导通时间都稍大于半个周期 。通常经过晶体管的存储时间( 对慢速管〉 或加一些廷时 ( 对快速晶体管或 MOSFET 管) 完成。而输出电压的调理是经过 调理 buck 电路 Q5 的导通脉宽完成的。
烜芯微专业制造二极管,三极管,MOS管,桥堆20年,工厂直销省20%,1500家电路电器生产企业选用,专业的工程师帮您稳定好每一批产品,如果您有遇到什么需要帮助解决的,可以点击右边的工程师,或者点击销售经理给您精准的报价以及产品介绍
烜芯微专业制造二极管,三极管,MOS管,桥堆20年,工厂直销省20%,1500家电路电器生产企业选用,专业的工程师帮您稳定好每一批产品,如果您有遇到什么需要帮助解决的,可以点击右边的工程师,或者点击销售经理给您精准的报价以及产品介绍