IGBT概述
IGBT是绝缘栅双极型晶体管,是由BJT(双极型三极管)和MOS(绝缘栅型场效应管)组成的复合全控型电压驱动式功率半导体器件, 兼有MOSFET的高输入阻抗和GTR的低导通压降两方面的优点。GTR饱和压降低,载流密度大,但驱动电流较大;MOSFET驱动功率很小,开关速度快,但导通压降大,载流密度小。IGBT综合了以上两种器件的优点,驱动功率小而饱和压降低。非常适合应用于直流电压为600V及以上的变流系统如交流电机、变频器、开关电源、照明电路、牵引传动等领域。
IGBT驱动电路详解
IGBT驱动电路的作用是将单片机输出的脉冲进行功率放大,以驱动IGBT,保证IGBT的可靠工作,驱动电路起着至关重要的作用,对IGBT驱动电路的基本要求如下:
(1) 提供适当的正向和反向输出电压,使IGBT可靠的开通和关断。
(2) 提供足够大的瞬态功率或瞬时电流,使IGBT能迅速建立栅控电场而导通。
(3) 尽可能小的输入输出延迟时间,以提高工作效率。
(4) 足够高的输入输出电气隔离性能,使信号电路与栅极驱动电路绝缘。
(5) 具有灵敏的过流?;つ芰?。
IGBT驱动电路-驱动电路EXB841/840
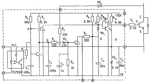
EXB841 工作原理如图1,当EXB841的14脚和15脚有10mA的电流流过1us以后IGBT正???,VCE下降至3V左右,6脚电压被 钳制在8V左右,由于VS1稳压值是13V,所以不会被击穿,V3不导通,E点的电位约为20V,二极管VD截止,不影响V4和V5正常工作。

当 14脚和15脚无电流流过,则V1和V2导通,V2的导通使V4截止、V5导通,IGBT栅极电荷通过V5迅速放电,引脚3电位下降至0V,是 IGBT栅一 射间承受5V左右的负偏压,IGBT可靠关断,同时VCE的迅速上升使引脚6“悬空”。C2的放电使得B点电位为0V,则V S1仍然不导通,后续电路不动作,IGBT正常关断。
如有过流发生,IGBT的V CE过大使得VD2截止,使得VS1击穿,V3导通,C4通过R7放电,D点电位下降,从而使IGBT的栅一射间的电压UGE降低 ,完成慢关断,实现对IGBT的?;?。由EXB841实现过流保护的过程可知,EXB841判定过电流的主要依据是6脚的电压,6脚的电压不仅与VCE 有关,还和二极管VD2的导通电压Vd有关。

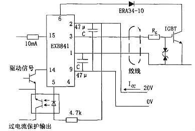
典型接线方法如图2,使用时注意如下几点:
a、IGBT栅-射极驱动回路往返接线不能太长(一般应该小于1m),并且应该采用双绞线接法,防止干扰。
b、由于IGBT集电极产生较大的电压尖脉冲,增加IGBT栅极串联电阻RG有利于其安全工作。但是栅极电阻RG不能太大也不能太小,如果 RG增大,则开通关断时间延长,使得开通能耗增加;相反,如果RG太小,则使得di/dt增加,容易产生误导通。
c、图中电容C用来吸收由电源连接阻抗引起的供电电压变化,并不是电源的供电滤波电容,一般取值为47 F。
d、6脚过电流?;と⊙藕帕佣?,通过快恢复二极管接IGBT集电极。
e、14、15接驱动信号,一般14脚接脉冲形成部分的地,15脚接输入信号的正端,15端的输入电流一般应该小于20mA,故在15脚前加限流电阻。
f、为了保证可靠的关断与导通,在栅射极加稳压二极管。
M57959L/M57962L厚膜驱动电路
M57959L/M57962L厚膜驱动电路采用双电源(+15V,- 10V)供电,输出负偏压为-10V,输入输出电平与TTL电平兼容,配有短 路/过载保护和 封闭性短路?;すδ?,同时具有延时?;ぬ匦?。其分别适合于驱动1200V/100A、600V/200A和1200V/400A、600V/600A及其 以下的 IGBT.M57959L/M57962L在驱动中小功率的IGBT时,驱动效果和各项性能表现优良,但当其工作在高频下时,其脉冲前后沿变的较差,即信 号的最大传输宽度受到限制。且厚膜内部采用印刷电路板设计,散热不是很好,容易因过热造成内部器件的烧毁。
M57959L集成IGBT专用驱动芯片它可以作为600V/200A或者1200V/100A的IGBT驱动。其最高频率也达40KHz,采用双电源 供电(+15V和-15V)输出电流峰值为±2A,M57959L有以下特点:
(1) 采用光耦实现电器隔离,光耦是快速型的,适合20KHz左右的高频开关运行,光耦的原边已串联限流电阻,可将5V电压直接加到输入 侧。
(2) 如果采用双电源驱动技术,输出负栅压比较高,电源电压的极限值为+18V/-15V,一般取+15V/-10V。
(3) 信号传输延迟时间短,低电平-高电平的传输延时以及高电平-低电平的传输延时时间都在1.5μs以下。
(4) 具有过流?;すδ?。M57962L通过检测IGBT的饱和压降来判断IGBT是否过流,一旦过流,M57962L就会将对IGBT实施软关断,并输出过 流故障信号。
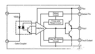
(5) M57959的内部结构如图所示,这一电路的驱动部分与EXB系列相仿,但是过流保护方面有所不同。过流检测仍采用电压采样,电路特 点是采用栅压缓降,实现IGBT软关断。
避免了关断中过电压和大电流冲击,另外,在关断过程中,输入控制信号的状态失去作用,既?;す囟鲜窃诜獗兆刺型瓿傻摹5北;た际?,立即送出故障信号,目的是切断控制信号,包括电路中其它有源器件。

IGBT驱动电路-SD315A集成驱动模块
集成驱动??椴捎?15V单电源供电,内部集成有过流?;さ缏罚渥畲蟮奶氐闶蔷?有安全性、智能性与易用性。2SD315A能输出很大的峰 值电流(最大瞬时输出电流可达±15A),具有很强的驱动能力和很高的隔离电压能力(4000V)。2SD315A具有两个驱动输出通道,适合于驱 动等级为1200V/1700V极其以上的两个单管或一个半桥式的双单元大功率IGBT模块。其中在作为半桥驱动器使用的时候,可以很方便地 设置死区时间。
2SD315A内部主要有三大功能??楣钩桑直鹗荓DI(Logic To Driver Interface,逻辑驱动转换接口)、IGD(Intelligent Gate Driver,智能门极驱动)和输入与输出相互绝缘的DC/DC转换器。
当外部输入PWM信号后,由LDI进行编码处理,为保证信号不受外界条件的 干扰,处理过的信号在进入IGD前需用高频隔离变压器进行电气隔离。从隔离变压器另一侧 接收到的信号首先在IGD单元进行解码,并把解码后的PWM信号进行放大(±15V/±15A)以驱动外接大功率IGBT。
当智能门极驱动单元IGD内的 过流和短路?;さ缏芳觳獾絀GBT发生过流和短路故障时,由封锁时间逻辑电路和状态确认电路产生相应的响应时间和封锁时间,并把此时的状态信号进行编码送 到逻辑控制单元LDI。LDI单元对传送来的IGBT工作状态信号进行解码处理,使之在控制回路中得以处理。为防止2SD315A的两路输出驱动信号相互 干扰,由DC/DC转换器提供彼此隔离的电源供电。

2SD315使用时注意事项
a、工作模式
驱动模块的模式选择端MOD外接+15V电源,输入引脚RC1和RC2接地,为直接工作模式。逻辑控制电平采用+15V,信号输入管脚InA、 InB连 接在一起接收来自单片机的脉冲信号。2SD315A的SO1和SO2两只管脚输出通道的工作状态。当MOD接地时,MOD接地。通常半桥模式都是驱动一个 直流母线上的一个桥臂,为避免上下桥臂直通必须设置死区时间,在死区时间里两个 管子同时关断。
因此,RC 1、RC2端子必须根据要求外接RC网络来产生死区时间,死区时间一般可以从100n,到几个ms。图中所示的RC 1、 RC2分别连接lOk.的电阻和100pF的电容,这样产生的死区时间大约是500ns.
b、端口VL/Reset
这个端子是用来定义具有施密特性质的输入InA和InB的,使得输入在2/3VL时开通,在I/3 VL时作为关断信号。当PWM信号是TTL电平时, 该端子连接如图3-5所示,当输入InA和InB信号为15V的时候,该端子应该通过一个大约1K左右的电阻连接到++15V电源上,这样开启和关断电压 分别应该是lov和5V。另外,输入UL/Reset端还有另外的功能:如果其接地,则逻辑驱动接口单元l.DI001内的错误信息被清除。
c、门极输出端
门极输出Gx端子接电力半导体的门极,当SCALE驱动器用15V供电的时候,门极输出土15V.负的门极电压由驱动器内部产生。使用如图3-6 结构的电路可以实现开通和关断的速度的不一样,增加了用户使用的灵活性。
d、布局和布线
驱动器应该尽可能近的和功率半导体放在一起,这样从驱动器到电力晶体管的引线就会尽可能的短,一般来说驱动器的连线尽量不要长 过10厘米。同时一般要求到集电极和发射极的引线采用绞合线,还有可以在IGBT的门极和发射极之间连接一对齐纳稳压二极管(15~18V) 来?;GBT不会被击穿。

驱动??榈哪J窖≡穸薓OD外接+15V电源,输入引脚RC1和RC2接地,为直接工作模式。逻辑控制电平采用+15V,信号输入管脚InA、 InB连 接在一起接收来自单片机的脉冲信号,进行同步控制。2SD315A的SO1和SO2两只管脚外接三极管和光耦用来向单片机输出两输出通道的 工作状态,其输出端结构皆为集电极开路输出,可以通过外接上拉电阻以适用于各种电平逻辑。 在管脚SO1、SO2和电源之间以及VisoX 和LSX之间加发光二极管进行故障指示。正常情况下SO1和SO2输出皆为高电平,上电后D3和D4先亮,延时几秒后熄灭,同时D8和D15发亮。
当检测到故障信号时,SO1和SO2的输出电平被拉低到地,即D3和D4发亮,同时D8和D15闪烁。2SD315A是通过监测UCE(sat)来 判断回路是否 短路和过流,当检测到一路或两路发生过流现象时,检测电路会把异常状态回馈到驱动???,驱动模块内部会产生一个故障信号并将它 锁存,锁存时间为1s,在这段时间内,驱动??椴辉偈涑鲂藕牛墙阶镮GBT及时关断予以?;?。
同时,状态输出管脚SO1和SO2的高电平 被拉低,光耦TLP521导通,两路状态信号通过或门74LS32送给单片机。为防止因关断速度太快在IGBT的集电极上产生很高的反电动势,在门极输出 端采用如图所示的电路结构实现开通和关断速度的不同??ㄊ泵偶缱栉?.4Ω,关断时电阻为6.8Ω,二极管采用快恢 复型,这样就使关断速度下降到安全水平。
IGBT短路失效机理
GBT负载短路下的几种后果:
(1) 超过热极限:半导体的本征温度极限为250℃,当结温超过本征温度,器件将丧失阻断能力,IGBT负载短路时,由于短路电流时结温升 高,一旦超过其热极限时,门级保护也相应失效。
(2) 电流擎住效应:正常工作电流下,IGBT由于薄层电阻Rs很小,没有电流擎住现象,但在短路状态下,由于短路电流很大,当Rs上的压降 高于0.7V时,使J1正偏,产生电流擎住,门级便失去电压控制。
(3) 关断过电压:为了抑制短路电流,当故障发生时,控制电路立即撤去正门级电压,将IGBT关断,短路电流相应下降。由于短路电流大, 因此,关断中电流下降率很高,在布线电感中将感生很高的电压,尤其是在器件内封装引线电感上的这种感应电压很难抑制,它将使器件有过电流变为关断过电压而 失效。
IGBT过流?;し椒?/div>
(1) 减压法:是指在故障出现时,降低门级电压。由于短路电流比例于外加正门级电压Ug1,因此在故障时,可将正门级电压降低。
(2) 切断脉冲方法:由于在过流时,Uce电压升高,我们利用检测集电极电压的方法来判断是否过流,如果过流,就切断触发脉冲。同时尽 量采用软关断方式,缓解短路电流的下降率,避免产生过电压造成对IGBT的损坏。
IGBT结构
下图所示为一个N沟道增强型绝缘栅双极晶体管结构, N+区称为源区,附于其上的电极称为源极(即发射极E)。N基极称为漏区。器件的控制区为栅区,附于其上的电极称为栅极(即门极G)。沟道在紧靠栅区边界形成。在C、E两极之间的P型区(包括P+和P-区)(沟道在该区域形成),称为亚沟道区(Subchannel region)。

而在漏区另一侧的P+区称为漏注入区(Drain injector),它是IGBT特有的功能区,与漏区和亚沟道区一起形成PNP双极晶体管,起发射极的作用,向漏极注入空穴,进行导电调制,以降低器件的通态电压。附于漏注入区上的电极称为漏极(即集电极C)。
IGBT的开关作用是通过加正向栅极电压形成沟道,给PNP(原来为NPN)晶体管提供基极电流,使IGBT导通。
反之,加反向门极电压消除沟道,切断基极电流,使IGBT关断。IGBT的驱动方法和MOSFET基本相同,只需控制输入极N-沟道MOSFET,所以具有高输入阻抗特性。当MOSFET的沟道形成后,从P+基极注入到N-层的空穴(少子),对N-层进行电导调制,减小N-层的电阻,使IGBT在高电压时,也具有低的通态电压。
烜芯微专业制造二极管,三极管,MOS管,20年,工厂直销省20%,1500家电路电器生产企业选用,专业的工程师帮您稳定好每一批产品,如果您有遇到什么需要帮助解决的,可以点击右边的工程师,或者点击销售经理给您精准的报价以及产品介绍
烜芯微专业制造二极管,三极管,MOS管,20年,工厂直销省20%,1500家电路电器生产企业选用,专业的工程师帮您稳定好每一批产品,如果您有遇到什么需要帮助解决的,可以点击右边的工程师,或者点击销售经理给您精准的报价以及产品介绍
相关阅读