电路图
十大经典电路图,电路图主要由元件符号、连线、结点、注释四大部分组成。元件符号表示实际电路中的元件,它的形状与实际的元件不一定相似,甚至完全不一样。但是它一般都表示出了元件的特点,而且引脚的数目都和实际元件保持一致。
连线表示的是实际电路中的导线,在原理图中虽然是一根线,但在常用的印刷电路板中往往不是线而是各种形状的铜箔块,就像收音机原理图中的许多连线在印刷电路板图中并不一定都是线形的,也可以是一定形状的铜膜。
结点表示几个元件引脚或几条导线之间相互的连接关系。所有和结点相连的元件引脚、导线,不论数目多少,都是导通的。 注释在电路图中是十分重要的,电路图中所有的文字都可以归入注释—类。细看以上各图就会发现,在电路图的各个地方都有注释存在,它们被用来说明元件的型号、名称等等。

十大经典电路图实例分析
下面是十大经典电路图实例分析如下:
(一)简单电感量测量装置
在电子制作和设计,经常会用到不同参数的电感线圈,这些线圈的电感量不像电阻那么容易测量,有些数字万用表虽有电感测量挡,但测量范围很有限。该电路以谐振方法测量电感值,测量下限可达10nH,测量范围很宽,能满足正常情况下的电感量测量,电路结构简单。
1、电路工作原理
电路原理如图1(a)所示。

该电路的核心器件是集成压控振荡器芯片MC1648 ,利用其压控特性在输出3脚产生频率信号,可间接测量待测电感LX值,测量精度极高。
BB809是变容二极管,图中电位器VR1对+15V进行分压,调节该电位器可获得不同的电压输出,该电压通过R1加到变容二极管BB809上可获得不同的电容量。测量被测电感LX时,只需将LX接到图中A、B两点中,然后调节电位器VR1使电路谐振,在MC1648的3脚会输出一定频率的振荡信号,用频率计测量C点的频率值,就可通过计算得出LX值。

式中谐振频率f0即为MC1648的3脚输出频率值,C是电位器VR1调定的变容二极管的电容值,可见要计算LX的值还需先知道C值。为此需要对电位器VR1刻度与变容二极管的对应值作出校准。
为了校准变容二极管与电位器之间的电容量,我们要再自制一个标准的方形RF(射频)电感线圈L0。如图6—7(b)所示,该标准线圈电感量为0.44mH。校准时,将RF线圈L0接在图(a)的A、B两端,调节电位器VR1至不同的刻度位置,在C点可测量出相对应的测量值,再根据上面谐振公式可算出变容二极管在电位器VR1刻度盘不同刻度的电容量。附表给出了实测取样对应关系。

2、元器件选择
集成电路IC可选择Motoroia公司的VCO(压控振荡器)芯片。VR1选择多圈高精度电位器。其它元器件按电路图所示选择即可。
3、制作与调试方法
制作时,需在多圈电位器轴上自制一个刻度盘,并带上指针。RF标准线圈按图(b)所给尺寸自制。电路安装正确即可正常工作,调节电位器VR1取滑动的多个点与变容二极管的对应关系,可保证测量方便。该测量方法属于间接测量,但测量范围宽,测量准确,所以对电子爱好者和实验室检测电感量有可取之处。该装置若固定电感可变成一个可调频率的信号发生器。
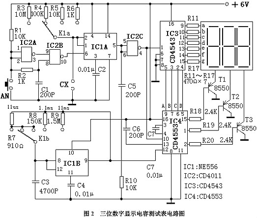
(二)三位数字显示电容测试表
中、高档数字万用表虽有电容测试挡位,但测量范围一般仅为1pF~20pF,往往不能满足使用者的需要,给电容测量带来不便。本电路介绍的三位数显示电容测试表采用四块集成电路,电路简洁、容易制作、数字显示直观、精度较高,测量范围可达1nF~104?F。特别适合爱好者和电气维修人员自制和使用。
1、电路工作原理
电路原理如图2所示。

该电容表电路由基准脉冲发生器、待测电容容量时间转换器、闸门控制器、译码器和显示器等部分组成。
待测电容容量时间转换器把所测电容的容量转换成与其容量值成正比的单稳时间td?;悸龀宸⑸鞑曜嫉闹芷诩剖龀?。闸门控制器的开通时间就是单稳时间td。在td时间内,周期计数脉冲通过闸门送到后面计数器计数,译码器译码后驱动显示器显示数值。计数脉冲的周期T乘以显示器显示的计数值N就是单稳时间td,由于td与被测电容的容量成正比,所以也就知道了被测电容的容量。
图2中,集成电路IC1B电阻R7~R9和电容C3构成基准脉冲发生器(实质上是一个无稳多谐振荡器),其输出的脉冲信号周期T与R7~R9和C3有关,在C3固定的情况下通过量程开关K1b对R7、R8、R9的不同选择,可得到周期为11?s、1.1ms和11ms的三个脉冲信号。
IC1A、IC2、R1~R6、按钮AN及C1构成待测电容容量时间转换器(实质上是一个单稳电路)。按动一次AN,IC2B的10脚就产生一个负向窄脉冲触发IC1A,其5脚输出一次单高电平信号。R3~R6和待测电容CX为单稳定时元件,单稳时间td=1.1(R3~R6)CX。
IC4、IC2C、C5、C6、R10构成闸门控制器和计数器,IC4为CD4553,其12脚是计数脉冲输入端,10脚是计数使能端,低电位时CD4553执行计数,13脚是计数清零端,上升沿有效。
当按动一下AN后,IC4的13脚得到一个上升脉冲,计数器清零同时IC2C的4脚输出一个单稳低电平信号加到IC4的10脚,于是IC4对从其12脚输入的基准计数脉冲进行计数。当单稳时间结束后,IC4的10脚变为高电平,IC4停止计数,最后IC4通过分时传递方式把计数结果的个位、十位、百位由它的9脚、7脚、6脚和5脚循环输出对应的BCD码。
IC3构成译码器驱动器,它把IC4送来的BCD码译成十进制数字笔段码,经R11~R17限流后直接驱动七段数码管。集成电路CD4553的15脚、1脚、2脚为数字选择输出端,经R18~R20选择脉冲送到三极管T1~T3的基极使其轮流导通,这两部分电路配合就完成了三位十进制数字显示。
C7的作用是当电源开启时在R10上产生一个上升脉冲,对计数器自动清零。
2、元器件选择
电路中,IC1选用NE556;IC2选用CD4001;IC3选用CD4543;IC4选用CD4553。七段数码管可选用三字共阴极数码管。T1~T3选用8550(或其它PNP型三极管)。C1不应大于0.01?F,C3选用小型金属化电容。R3~R9选用1/8W金属膜电阻。其他元器件没有特殊要求,按电路标注选择即可。
3、制作与调试方法
整个电路安装好后可装在一个塑料盒内,将数码管和量程转换开关装在面板上。在制作和调试时,关键是要调出11?s、1.1ms和11ms的三种标准脉冲信号,调试时需要借助一台示波器,通过调整分别R7、R8和R9等三个电阻的阻值,就可方便地得到这三个脉冲信号,电路中的R7、R8、R9的阻值是实验数据仅供参考。电路其余部分无需调试,只要选择良好器件,安装正确无误,并在量程转换开关处标注相应倍率,就可得到一个经济实用、准确可靠的数字电容表。
4、使用方法


需要说明的是,在使用1pF~999pF量程时,由于分布电容的影响,测量结果减去分布电容值才是被测电容的准确值??梢哉庋獬龈玫缛荼淼牧砍谭植嫉缛葜?,把量程打在 1pF~999pF档,在不接被测电容的情况下,按动一下AN按钮,测的计数结果就是该挡的分布电容值,经实验该数值一般为10pF左右。
附表列出了各挡量程的组成关系。

(三)市电电压双向越限报警?;て鞯缏啡菏械绲缪顾蛟较薇ň;て?/div>
该报警?;て髂茉谑械绲缪垢哂诨虻陀诠娑ㄖ凳?,进行声光报警,同时自动切断电器电源,保护用电器不被损坏。该装置体积小、功能全、制作简单、实用性强。
1、电路工作原理
电路原理如图3所示。

市电电压一路由C3降压,DW稳压,VD6、VD7、C2整流滤波输出12V稳定的直流电压供给电路。另一路由VD1整流、R1降压、C1滤波,在RP1、RP2上产生约10.5V电压检测市电电压变化输入信号。门IC1A、IC1B组成过压检测电路,IC1C为欠压检测,IC1D为开关,IC1E、IC1F及压电陶瓷片YD等组成音频脉冲振荡器。三极管VT和继电器J等组成?;ざ鞯缏?。红色LED1作市电过压指示,绿色管LED2作市电欠压指示。
市电正常时,非IC1A输出高电平,IC1B、IC1C输出低电平,LED1、LED2均截止不发光,VT截止,J不动作,电器正常供电,此时B点为高电平,F4输出低电平,VD5导通,C点为低电平,音频脉冲振荡器停振,YD不发声。当市电过压或欠压时,IC1B、IC1C其中有一个输出高电平,使A点变为高电位,VT饱和导通,J通电吸合,断开电器电源,此时B点变为低电位,IC1D输出高电平,VD5截止,反向电阻很大,相当于开路,音频脉冲振荡器起振,YD发出报警声,同时相应的发光二极管发光指示。
2、元器件的选择
集成芯片IC可选用CD74HC04六反相器,二极管VD1~VD6选择IN4007,电容C1~C6均选择铝电解电容,耐压400V,稳压管选用12V稳压,继电器J选用一般6V直流继电器即可,电阻选用普通1/8或1/4W碳膜电阻器,大小可按图示。
3、制作和调试方法
调试时,用一台调压器供电,调节电压为正常值(220V),用一白炽灯作负载,使LED1、LED2均熄灭,白炽灯亮,然后将调压器调至上限值或下限值,调RP1或RP2使LED1或LED2刚好发光,白炽灯熄灭,即调试成功。
全部元件可安装于一个小塑料盒中,将盒盖上打两个孔固定发光二极管,打一个较大一点的圆孔固定压电陶瓷片,并用一个合适的瓶盖给压电片作一个助声腔,使其有较响的鸣叫声。
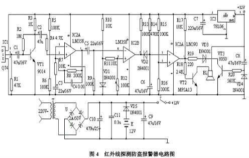
(四)红外线探测防盗报警器
该报警器能探测人体发出的红外线,当人进入报警器的监视区域内,即可发出报警声,适用于家庭、办公室、仓库、实验室等比较重要场合防盗报警。
1、电路原理如图4所示。
该装置由红外线传感器、信号放大电路、电压比较器、延时电路和音响报警电路等组成。红外线探测传感器IC1探测到前方人体辐射出的红外线信号时,由IC1的②脚输出微弱的电信号,经三极管VT1等组成第一级放大电路放大,再通过C2输入到运算放大器IC2中进行高增益、低噪声放大,此时由IC2①脚输出的信号已足够强。
IC3作电压比较器,它的第⑤脚由R10、VD1提供基准电压,当IC2①脚输出的信号电压到达IC3的⑥脚时,两个输入端的电压进行比较,此时IC3的⑦脚由原来的高电平变为低电平。IC4为报警延时电路,R14和C6组成延时电路,其时间约为1分钟。当IC3的⑦脚变为低电平时,C6通过VD2放电,此时IC4的②脚变为低电平,它与IC4的③脚基准电压进行比较,当它低于其基准电压时,IC4的①脚变为高电平,VT2导通,讯响器BL通电发出报警声。人体的红外线信号消失后。

IC3的⑦脚又恢复高电平输出,此时VD2截止。由于C6两端的电压不能突变,故通过R14向C6缓慢充电,当C6两端的电压高于其基准电压时,IC4的①脚才变为低电平,时间约为1分钟,即持续1分钟报警。
由VT3、R20、C8组成开机延时电路,时间也约为1分钟,它的设置主要是防止使用者开机后立即报警,好让使用者有足够的时间离开监视现场,同时可防止停电后又来电时产生误报。该装置采用9-12V直流电源供电,由T降压,全桥U整流,C10滤波,检测电路采用IC5 78L06供电,交直流两用,自动无间断转换。
2、元器件选择
IC1采用进口器件Q74,波长为9-10um。IC2采用运放LM358,具有高增益、低功耗。IC3、IC4为双电压比较器LM393,低功耗、低失调电压。其中C2、C5一定要用漏电极小的钽电容,否则调试会受到影响。R12是调整灵敏度的关键元件,应选用线性高精度密封型。其它元器件按电路图所示选择即可。
3、制作和调试方法
制作时,在IC1传感器的端面前安装菲涅尔透镜,因为人体的活动频率范围为0.1-10Hz,需要用菲涅尔透镜对人体活动频率倍增。安装无误,接上电源进行调试,让一个人在探测器前方7-10m处走动,调整电路中的R12,使讯响器报警即可。其它部分只要元器件质量良好且焊接无误,几乎不用调试即可正常工作。本机静态工作电流约10mA,接通电源约1分钟后进入守候状态,只要有人进入监视区便会报警,人离开后约1分钟停止报警。如果将讯响器改为继电器驱动其它装置即作为其它控制用。
(五)禁烟警示器
本例介绍的禁止吸烟警示器,可用于家庭居室或各种不宜吸烟的场合 (例如医院、会议室等)。当有人吸烟时,该禁止吸烟警示器会发出"请不要吸烟!"的语言警示声,提醒吸烟者自觉停止吸烟。
1、电路工作原理
电路原理如图5所示。
该禁止吸烟警示器电路由烟雾检测器、单稳态触发器、语言发生器和功率放大电路组成,烟雾检测器由电位器RP1、电阻器R1和气敏传感器组成。单稳态触发器由时基集成电路IC1、电阻器R2、电容器C1和电位器RP2组成。语音发生器电路由语音集成电路IC2、电阻器R3-R5、电容器C2和稳压二极管VS组成。音频功率放大电路由晶体管V、升压功放??镮C3、电阻器R6、R7、电容器C3、C4和扬声器BL组成。

气敏传感器末检测到烟雾时,其A、B两端之司的阻值较大,IC1的2脚为高电平(高于2Vcc/3),3脚输出低电平,语音发生器电路和音频功率放大电路不工作,BL不发声。
在有人吸烟、气敏传感器检测到烟雾时,其A、B两端之司的电阻值变小,使IC1的2脚电压下降,当该脚电压下降至VCC/3时,单稳态触发器翻转,IC1的3脚由低电平变为高电平,该高电平经R3限流、C2滤波及VS稳压后,产生4,2V直流电压,供给语音集成电路IC2和晶体臂。IC2通电工作后输出语音电信号,该电信号经V和IC3放大后,推动BL发出"请不要吸烟!"的语音警告声。
2、元器件选择
Rl-R7选用1/4W碳膜电阻器或金属膜电阻器。RP1和RP2可选用小型线性电位器或可变电阻器。C1、C2和C4均选用耐压值为l6V的铝电解电容器;C3选用独石电容器。VS选用1/2W、4·2V的硅稳压二极管。V选用S9013或C8050型硅NPN晶体管。IC1选用NE555型时基集成电路;IC2选用内储“请不要吸烟!”语音信息的语音集成电路;lC3选用WVH68型升压功放厚模集成电路。BL选用8Ω、1-3W的电动式扬声器。气敏传感器选用MQK-2型传感器。
3、制作与调试
该禁止吸烟警示器,可以作为烟雾报警器来检测火灾或用作有害气体、可燃气体的检测报警。调整RP1的阻值,可改变气敏传感器的加热电流 (一般为13OmA左右)。调整RP2的阻值,可改变单稳态触发器电路动作的灵敏度。
(六)采用555时基电路的简易温度控制器
本电路是采用555时基集成电路和很少的外围元件组成的一个温度自动控制器。因为电路中各点电压都来自同一直流电源,所以不需要性能很好的稳压电源,用电容降压法便能可靠地工作。电路元件价格低、体积小、便于在业余条件下自制。该电路制作的温度自动控制器可用于工业生产和家用的电加热控制,效果良好。
1、电路工作原理
电路原理如图6所示。

当温度较低时,负温度系数的热敏电阻Rt阻值较大,555时基集成电路(IC)的2脚电位低于Ec电压的1/3(约4V),IC的3脚输出高电平,触发双向晶闸管V导通,接通电加热器RL进行加热,从而开始计时循环。当置于测温点的热敏电阻Rt温度高于设定值而计时循环还未完成时,加热器RL在定时周期结束后就被切断。当热敏电阻Rt温度降低至设定值以下时,会再次触发双向晶闸管V导通,接通电加热器RL进行加热。这样就可达到温度自动控制的目的。
2、元器件的选择
电路中,热敏电阻Rt可采用负温度系数的MF12型或MF53型,也可以选择不同阻值和其他型号的负温度系数热敏电阻,只要在所需控制的温度条件下满足Rt+VR1=2R4()这一关系式即可。电位器VR1取得大一些能获得较大的调节范围,但灵敏度会下降。双向晶闸管V也可根据负载电流的大小进行选择。其他元件没有特殊要求,根据电路图给出参数来选择。
3、制作和调试方法
整个电路可安装在一块线路板上,一般不需要调试,时间间隔为1.1R2×C3,应该比加热系统的热时间常数选得小一些,但也不能太小,否则会因为双向晶闸管V急速导通或关闭而造成过分的射频干扰。安装调试完后可装入一个小塑料盒内,并将热敏电阻Rt引出至测温点即可。
(七)采用555时基电路的自动温度控制器
本电路通过温度的变化可以对用电设备进行控制其运行的状态。
1、电路工作原理
电路原理如图7所示。

IC1 555集成电路接成自激多谐振荡器,Rt为热敏电阻,当环境温度发生变化时,由电阻器R1、热敏电阻器Rt、电容器C1组成的振荡频率将发生变化,频率的变化通过集成电路IC1 555的3脚送入频率解码集成电路IC2 LM567的3脚,当输入的频率正好落在IC2集成电路的中心频率时,8脚输出一个低电平,使得继电器K导通,触点吸合,从而控制设备的通、断,形成温度控制电路的作用。
2、元器件的选择
IC1选用NE555、μA555、SL555等时基集成电路;IC2选用LM567频率解码集成电路;VD选用IN4148硅开关二极管; R1选用RTX—1/4W型碳膜电阻器。C1、C2、C3选用CT1瓷介电容器;C4、C5选用CD11—25V型的电解电容器;K选用工作电压9V的JZC—22F小型中功率电磁继电器;Rt可用常温下为51KΩ的负温度系数热敏电阻器;RP可用WSW型有机实心微调可变电阻器。
3、制作与调试方法
在制作过程中只要电路无误,本电路很容易实现,如果元件性能良好,安装后不需要调试即可用
(八)采用CD4011的超温监测自动控制电路
该电路结构简单,制作容易,由一只与非门和一只热敏电阻组成测控电路和警笛声发声电路,由一只继电器作为执行电路。
1、电路工作原理
电路原理如图8所示。

测温电阻RT接在控制门D1的输入端,它和电阻R1、R2及RP通过RP的分压调节,使门D1的输入电平为高电平,使D1输出为低电平。
使用时,热敏电阻RT安置于被控设备上,当被控设备温度超过最高设定温度时,由于RT阻值小,通过分压电路的分压,使D1输入端的电压变为低电平,经D1反相为高电平,该高电平一方面加至多谐振荡器的控制端⑧,使多谐振荡器起振,通过放大管放大后,由扬声器发出警笛声,同时也加至VT1的基极使其导通,继电器吸和,通过继电器的常闭触点将被控设备的工作电源断开;另一方面经D2反相为低电平后,发光之时管LED构成通路,LED发光指示。
2、元器件的选择
IC1选用CD4011;VD选用IN4001;VS为稳压10V的稳压管;VT1选用9013,VT2选用V40AT;电容C为2000P的陶瓷片电容;继电器为4099型继电器;RP选用470K普通可调电位器;电阻选用1/8或1/4W金属膜电阻器,BL选用8Ω、0.5W电动扬声器。
3、制作与调试方法
将测温电阻RT置于最高限制温度下,调整RP,使其监测电路发出警笛声并使继电器吸和工作,然后使RT降温,警笛声应当停止。否则应反复调节RP,直至符合要求为止。
(九)数字温度计电路
本电路是通过应用AD590专用集成温度传感器制成的温度计,具有结构简单、使用可靠、精度高的特点。
1、电路工作原理
电路原理如图9所示。

100V的交流电压通过变压器T1、整流桥堆UR和电容器C1后,得到一直流电压,再通过可调稳压器电路μA723C为温度传感器AD590提供稳定的工作电压。
AD590温度传感器是一种新型的电流输出型温度传感器,由多个参数相同的三极管和电阻构成。当传感器两端加有某一特定的直流工作电压时,如果该温度传感器的的温度1摄氏度时,则传感器的输出电流变化1μA。
传感器的变化电流通过电阻器R5和可变电阻器RP2,转换为电压信号,输出到数字表头,通过数字表显示出温度的变化。
2、元器的件选择
集成电路IC选用AD590型温度传感器。本电路其它元器件没有特殊要求,可根据电路图给出参数来选择。
3、制作和调试方法
可通过改变电阻器R5和可变电阻器RP2的值,来改变输出的灵敏度。
(十)热带鱼缸水温自动控制器
热带鱼缸水温自动控制器通过运用负温度系数热敏电阻器作为感温探头,通过加热气对鱼缸自动加热。本电路暂态时间取得较小,有利于温控精度,对各种大小鱼缸都适用。
1、电路工作原理
本电路图如图10所示。
通过二极管VD2~VD5整流、电容器C2滤波后,给电路的控制部分提供了约12V的电压。555时基电路接成单稳态触发器,暂态为11s。
设控制温度为25oC,通过调节电位器RP使得RP + Rt = 2R1,Rt为负温度系数的热敏电阻。当温度低于25oC时,Rt阻值升高,555时基电路的2脚为低电平,则3脚由低电平输出变为高电平输出,继电器K导通,触点吸合,加热管开始加热,直到温度恢复到25oC时,Rt阻值变小,555时基电路的2脚处于高电平,3脚输出低电平,继电器K失电,触点断开,加热停止。

2、元器件的选择
IC选用NE555、μA555、SL555等时基集成电路;VD1选用IN4148硅开关二极管;LED选用普通发光二极管;VD2~VD5选用IN4001型硅整流二极管;Rt选用常温下470Ω MF51型的负温度系数热敏电阻器;RP选用WSW有机实心微调电位器;R1、R2选用RXT—1/8W型碳膜电阻器;C1、C3选用CD11—16V型电解电容器;C2选用CT1瓷介电容器;K选用工作电压12V的JZC—22F小型中功率电磁继电器。
3、制作与调试方法
温度传感探头用塑料电线将热敏电阻器Rt连接好,然后用环氧树脂胶将焊接点与Rt一起密封,这样就不怕水的侵蚀。在制作过程中只要电路无误,本电路很容易实现,如果元件性能良好,安装后不需要调试即可用。
电路图分类
(一)原理图
又被叫做“电原理图”。这种图,由于它直接体现了电子电路的结构和工作原理,所以一般用在设计、分析电路中。分析电路时,通过识别图纸上所画的各种电路元件符号,以及它们之间的连接方式,就可以了解电路实际工作时的原理,原理图就是用来体现电子电路的工作原理的一种工具。
(二)方框图
简称框图,方框图是一种用方框和连线来表示电路工作原理和构成概况的电路图。从根本上说,这也是一种原理图,不过在这种图纸中,除了方框和连线,几乎就没有别的符号了。
(三)装配图
它是为了进行电路装配而采用的一种图纸,图上的符号往往是电路元件的实物的外形图。我们只要照着图上画的样子,依样画葫芦地把一些电路元器件连接起来就能够完成电路的装配。
(四)印板图
印板图的全名是“印刷电路板图”或“印刷线路板图”,它和装配图其实属于同一类的电路图,都是供装配实际电路使用的。 印刷电路板是在一块绝缘板上先覆上一层金属箔,再将电路不需要的金属箔腐蚀掉,剩下的部分金属箔作为电路元器件之间的连接线,然后将电路中的元器件安装在这块绝缘板上,利用板上剩余的金属箔作为元器件之间导电的连线,完成电路的连接。
烜芯微专业制造二极管,三极管,MOS管,20年,工厂直销省20%,1500家电路电器生产企业选用,专业的工程师帮您稳定好每一批产品,如果您有遇到什么需要帮助解决的,可以点击右边的工程师,或者点击销售经理给您精准的报价以及产品介绍
烜芯微专业制造二极管,三极管,MOS管,20年,工厂直销省20%,1500家电路电器生产企业选用,专业的工程师帮您稳定好每一批产品,如果您有遇到什么需要帮助解决的,可以点击右边的工程师,或者点击销售经理给您精准的报价以及产品介绍
相关阅读