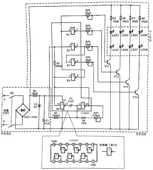
下图所示为典型LED广告灯操控线路。


LED广告灯操控线路主要是由供电线路、操控线路以及显现线路等构成的。
该线路中电源总开关QS、桥式整流电路VD1~VD4、六非门电路CD4069、驱动晶体三极管VT1~VT4、发光二极管LED1~LED8为中心元器件和部件。
LED广告灯操控线路的供电进程为:
合上电源总开关QF,接通沟通220 V市电电源。
沟通220 V 市电电压经桥式整流电路VD1~VD4整流后输出直流电压,为显现线路进行供电。
整流输出的直流电压,经电阻器R1降压、稳压二极管VZ稳压、滤波电容器C1滤波后,发生6 V直流电压,为六非门电路4069供给作业电压(4脚送入)。
LED广告灯的作业进程为:
六非门电路4069作业后,D5与D6两个非门(反相放大器)与电容、电阻构成脉冲振动电路,由10脚和13脚输出低频振动信号。
低频振动脉冲加到4069的9脚,经电阻器R2后加到3脚上。
由9脚输人的振动信号经反相后,由8脚输出,一路再送入1脚中。
从图可见,振动信号经4个非门的处理别离由2,4,6,8脚输出相位和时序不同的脉冲信号,并别离加到VTI~VT4的基极。当有正极性脉冲加到晶体三极管基极时,该管便会导通,相应的LED便会点亮发光,从而构成有规则的亮光。
六非门电路4069的5脚输入的振动信号经反相后由6脚输出(此刻输出的振动信号与4脚输出的相反)。
振动信号经电位器RP5送往驱动晶体三极管VT4的基极,使VT4作业在开关状况,从而替换导通。
振动信号为高电平时VT4导通,发光二极管LED4和LED8便会发光;振动信号为低电平时VT4截止,发光二极管LED4和LED8·便会平息。
此刻LED3和LED7、LED4和LED8在振动信号的效果下,便会替换地点亮和平息。
烜芯微专业制造二极管,三极管,MOS管,20年,工厂直销省20%,1500家电路电器生产企业选用,专业的工程师帮您稳定好每一批产品,如果您有遇到什么需要帮助解决的,可以点击右边的工程师,或者点击销售经理给您精准的报价以及产品介绍
烜芯微专业制造二极管,三极管,MOS管,20年,工厂直销省20%,1500家电路电器生产企业选用,专业的工程师帮您稳定好每一批产品,如果您有遇到什么需要帮助解决的,可以点击右边的工程师,或者点击销售经理给您精准的报价以及产品介绍