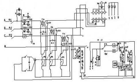
10A可调稳压电源电路图
10A可调稳压电源电路图与普通串联型稳压电源基本相同,所不同的是使用了具有温度补偿特性的,高精度的标准电压源集成电路TL431,所以电路简单,易于制作,且稳压性能很高。图中电阻R4,稳压集成电路TL431和可调电位器R*组成一个连续可调的恒压源,为BG2基极提供基准电压,稳压集成电路TL431的稳压值连续可调,这个稳压值决定了稳压电源的最大输出电压,如果想把可调电压范围扩大,可以改变R4和可调电位器的电阻值。
变压器功率选择在200W左右,次级电压15V。整流桥四支二极管选用2CZ58C(10A/100V)。稳压调整管BG1应选用金属封装的大功率三极管,由于它的发热量很大,应尽量加大散热片面积。


数显可调直流稳压电源电路图
本电路通过简单的电路结构能够实现可调的直流稳压电源,并且具电压指示,输出直流电压范围为0~30V。
电路工作原理:本电路通过变压器T把220V的交流电压加在一次侧W1后,在二次侧W2和W3分别得到35V和6V的交流电压,二次侧W2端通过二极管VD1~VD4整流、电容器C1、C2滤波后输入到IC三端集成稳压电路的输入端,通过由IC稳压集成电路、电阻器R1和电容器 C4输出35V的直流电压。二次侧的W3线圈输出的6V的交流电压通过二极管VD5、电容器C3、电阻器R2和稳压二极管VS输出一个-1.25V的负电压作为辅助电源。变阻器RP加在IC集成电路的控制端,通过调节变阻器RP能够使输出端输出0~30V的直流电源。IC选用LM317三端稳压集成电路;R1、R选用1/2W型金属膜电阻器;C1、C3选用耐压分别为50V和10V的铝电解电容器,C2、C4选用CD11—16V电解电容器;VD1~VD5选用IN4007硅型整流二极管;VS选用IN4106或2CW60硅稳压二极管;RP可用WSW型有机实心微调可变电阻器;T选用10W、二次侧电压为35V和6V的电源变压器。


7805可调稳压电源电路图
7800系列三端稳压集成电路广泛用于各种电子电器电路中用作电源稳压,它的输出电压是固定的,但如果对外围电路稍作改动就可以是一个不错的连续可调稳压电源,用作实验检修之用完全可行。
制作之前需了解:7800系列三端稳压器按输出电流区分有三种系列,分别是78L00系列最大输出电流0.1A;78M00系列最大输出电流0.5A;7800系列最大输出电流1.5A。三端稳压器输入输出压差要大于2V。7805-7818的最高输入电压不能超过35V,7820-7824最高输入电压不能超过40V。


线性稳压电源原理图
如下图所示,可变电阻RW跟负载电阻RL组成一个分压电路,输出电压为:
7805制作的5V-12V连续可调稳压电源
这里选用7805制作了一个5V~12V连续可调的直流稳压电源实例。图中R1、R2的取值决定了输出电压的可调范围,按照图示取值可在5~12V稳压范围内实现输出电压连续可调。最高输出电压受三端稳压器最大输入电压及最小输入输出压差的限制,7805最高输入电压为35V,输入输出压差要保持在2V以上,因此该电路中由于稳压器的直流输入电压约为15V,所以该电路的输出电压最大值设定为12V。
Uo=Ui&TImes;RL/(RW+RL),因此通过调节RW的大小,即可改变输出电压的大小。请注意,在这个式子里,如果我们只看可调电阻RW的值变化,Uo的输出并不是线性的,但如果把RW和RL一起看,则是线性的。还要注意,我们这个图并没有将RW的引出端画成连到左边,而画在右边。虽然这从公式上看并没有什么区别,但画在右边,却正好反映了“采样”和“反馈”的概念----实际中的电源,绝大部分都是工作在采样和反馈的模式下的,使用前馈方法很少,或就是用了,也只是辅助方法而已。
让我们继续:如果我们用一个三极管或者场效应管,来代替图中的可变阻器,并通过检测输出电压的大小,来控制这个“变阻器”阻值的大小,使输出电压保持恒定,这样我们就实现了稳压的目的。这个三极管或者场效应管是用来调整电压输出大小的,所以叫做调整管。像图1所示的那样,由于调整管串联在电源跟负载之间,所以叫做串联型稳压电源。相应的,还有并联型稳压电源,就是将调整管跟负载并联来调节输出电压,典型的基准稳压器TL431就是一种并联型稳压器。所谓并联的意思,就是象图2中的稳压管那样,通过分流来保证衰减放大管射极电压的“稳定”,也许这个图并不能让你一下子看出它是“并联”的,但细心一看,确实如此。不过,大家在此还要注意一下:此处的稳压管,是利用它的非线性区工作的,因此,如果认为它是一个电源,它也是一个非线性电源。为了便于大家理解,回头我们找一个理适合的图来看,直到可以简明地看懂为止。
由于调整管相当于一个电阻,电流流过电阻时会发热,所以工作在线性状态下的调整管,一般会产生大量的热,导致效率不高。这是线性稳压电源的一个最主要的一个缺点。想要更详细的了解线性稳压电源,请参看模拟电子线路教科书。这里我们主要是帮助大家理清这些概念以及它们之间的关系。


稳压电源电路图(一)


如图所示为一种典型的线性直流稳压电源的电路图,它由电源开关K、保险管、AC—DC适配器、集成稳压器和后级滤波器组成。当输入220V交流电且开关K闭合时,输出一个稳定的直流电压,且稳定输出在一定范围内不受220V交流电网的波动和电子电路负载轻重的影响。
整流器的作用是将降低后的工频交流电压变换为直流电压。图1.25展示了整流器的工作原理。在交流的正半周,变压器次级上正下负,电流从正极经D1、负载和D3流回变压器的负极,这样若忽略二极管的导通电压,在负载上得到一个大小与变压器次级相同的电压波形,极性为上正下负;在交流的负半周,变压器次级上负下正,电流从正极经D2、负载和D4流回变压器的负极,这样在负载也得到一个大小与变压器次级相同的电压波形,极性与正半周一样,也为上正下负。因此在交流信号的正负半周的分别作用下,整流器均输出单极性的脉动电压,该输出的直流成份已大于零。
稳压电源电路图(二)


稳压电源电路图(三)


上图为简单稳压电路,由限流电阻Rs和稳压二极管Dz组成。
稳压电源电路图(四)


开关型稳压电路具有体积小、效率高的特点。线性电源的效率为30%~55稳压电路%;而开关稳压器可达60%~85%,而且可以省去工频变压器和巨大的散热器,体积和重量都大为减小。这种电路已在各种电子设备中获得广泛的应用。常用的实现开关控制的方法;有自激式开关稳压器、脉宽调制式开关稳压器和直流变换式开关稳压器等。
上图是采用直流变换器的开关稳压电路的框图。对工频电压直接整流-滤波后获得的直流电压,由开关管变为高频电压。后者经高频换流变压器变为一定的电压,再经高频整流-滤波以后给出所需的输出电压u0;开关管的工作受脉冲调制器和驱动放大器的控制。当输出电压u0发生变化时,来自输出端的取样信号经比较电路产生误差信号,然后通过脉冲调制器来控制开关管的开关工作比,从而使直流变换器的输出保持稳定??毓苁窃诒ズ颓闲ぷ鞯?,所以功耗较线性电源的调整管为小,因而效率较高。稳压电路大功率电力稳压器是有补偿变压器,调压器,控制电路,检测电路和操作电路组成。
稳压电源电路图(五)


在输入直流电压和负载之间串联入一个三极管,用三极管的管压降代替稳压二极稳压电路管电路中的稳压电阻R。当Ui或变化引起输出电压RL变化时,Uo的变化将反映到三极管的发射结电压 UBE上,引起UCE的变化,从而调整Uo,以保持输出电压的基本稳定。根据三极管所起的作用,称为调整管。由于调整管与负载是串联关系,所以图15-2-1称为串联型稳压电路。它主要由基准电压、比较放大、取样电路和调整元件组成。比较放大可以是单管放大电路、差动放大电路、集成运算放大器。调整元件可以是单个功率管,复合管或用几个功率管并联,取样电路取出输出电压 的一部分和基准电压VREF比较。
烜芯微专业制造二三极管,MOS管,20年,工厂直销省20%,1500家电路电器生产企业选用,专业的工程师帮您稳定好每一批产品,如果您有遇到什么需要帮助解决的,可以点击右边的工程师,或者点击销售经理给您精准的报价以及产品介绍
烜芯微专业制造二三极管,MOS管,20年,工厂直销省20%,1500家电路电器生产企业选用,专业的工程师帮您稳定好每一批产品,如果您有遇到什么需要帮助解决的,可以点击右边的工程师,或者点击销售经理给您精准的报价以及产品介绍